EasyManua.ls Logo

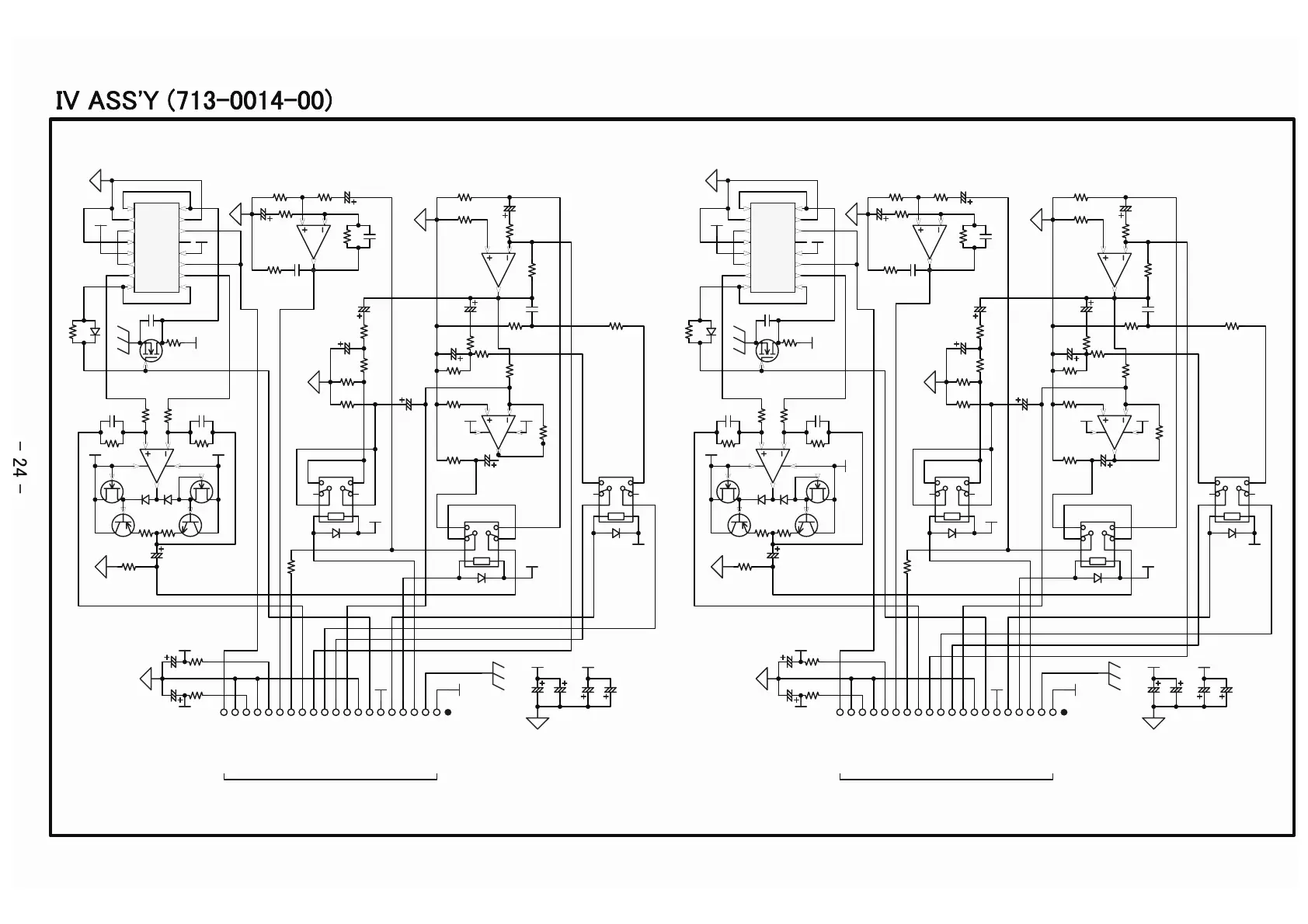
Accuphase E-550 - IV ASSY (713-0014-00); IV Assembly Schematic Diagram

Accuphase E-550
33 pages
Print Icon
To Next Page IconTo Next Page
To Next Page IconTo Next Page
To Previous Page IconTo Previous Page
To Previous Page IconTo Previous Page
Loading...
-15Va
+15Va
Q5 2SK2541_
10kR30
D6
MA165
10k
R29
+5Va
12pC20
100
R20
100
R21
1
8
2
3
4
IC3A NJM4580D-D
+15Va-15Va
D4
MA165
D5
MA165
4.7
R24
4.7
R25
-D/E
Q2
2SC2547_
-D/E
Q4
2SA1085_
S
-YQ1 2SK330_
S
-Y
Q3
2SK330_
100pC13
100pC14
10k
R26
7
6
5
IC3B
NJM4580D-D
4.7k
R33
22u
16V
C24
22u16V
C23
100p
C21
10kR34
10k
R32
4.7kR31
7
6
5
IC1B
NJM4580D-D
680
R9
1.33kF
R12
220u 10V
C9
1k
R10
470u
10V
C5
270
R6
10u
25V
C2
1k
R15
470u
10V
C3
470
R5
4.7u
50V
C6
430
R8
1k
R7
300
R17
47nC8
1.5k
R14
604F
R13
1
4
6
8
16
13
11
9
RELAY3
362-1212-00
1k
R16
1
8
2
3
4
IC1A
NJM4580D-D
680
R2
+15Va-15Va
1.33kF
R3
220u
10V
C1
1k
R1
1
4
6
8
16
13
11
9
RELAY1
362-1212-00
1
4
6
8
16
13
11
9
RELAY2
362-1212-00
D2
MA165
D1
MA165
D3
MA165
IN
AGND
AGND
+15V
-15V
/COMP
/TONE,COMP
/TONE
+12V
AGND
Min
Bass
Treble
Max
Phone Out
DGND
+5V
+15Va
-15Va
+12Va
+12Va
+12Va
+12Va
+5Va
470u
10V
C10
+15Va -15Va
PREOUT
/IoutL
AGND
0.5W
12
R28
1
2
3
4
5
6
7
8
9
10
11
12
13
14
15
16
17
18
19
20
K1
307-2007-00
to Mother K5
IN1
1
D1
2
S1
3
V-
4
GND
5
S4
6
D4
7
IN4
8
IN3
9
D3
10
S3
11
NC
12
V+
13
S2
14
D2
15
IN2
16
IC2
DG441CJ
47
R19
22n
C22
1.33kF
R11
4.12kF
R23
4.12kF
R22
10
R27
10
R18
22u
16V
C15
22u16V
C11
-15Vb
+15Vb
Q10 2SK2541_
10kR64
D12
MA165
10k
R63
+5Vb
12pC44
100
R54
100
R55
1
8
2
3
4
IC6A NJM4580D-D
+15Vb
-15Vb
D10
MA165
D11
MA165
4.7
R58
4.7
R59
-D/E
Q7
2SC2547_
-D/E
Q9
2SA1085_
S
-YQ6 2SK330_
S
-Y
Q8
2SK330_
100pC38 100pC39
10k
R60
7
6
5
IC6B
NJM4580D-D
4.7k
R67
22u
16V
C46
22u
16V
C45
100p
C47
10kR68
10k
R66
4.7kR65
7
6
5
IC4B
NJM4580D-D
680
R43
1.33kF
R46
220u 10V
C32
1k
R44
470u
10V
C29
270R40
10u25V
C26
1k
R49
470u
10V
C27
470
R39
4.7u 50VC30
430
R42
1k
R41
300
R51
47n
C33
1.5k
R48
604F
R47
1
4
6
8
16
13
11
9
RELAY6
362-1212-00
1k
R50
1
8
2
3
4
IC4A
NJM4580D-D
680
R36
+15Vb-15Vb
1.33kF
R37
220u
10V
C25
1k
R35
1
4
6
8
16
13
11
9
RELAY4
362-1212-00
1
4
6
8
16
13
11
9
RELAY5
362-1212-00
D8
MA165
D7
MA165
D9
MA165
IN
AGND
AGND
+15V
-15V
/COMP
/TONE,COMP
/TONE
+12V
AGND
Min
Bass
Treble
Max
Phone Out
DGND
+5V
+15Vb
-15Vb
+12Vb
+12Vb
+12Vb
+12Vb
+5Vb
470u
10V
C34
+15Vb -15Vb
PREOUT
/IoutR
AGND
0.5W
12
R62
1
2
3
4
5
6
7
8
9
10
11
12
13
14
15
16
17
18
19
20
K2
307-2007-00
to Mother K6
IN1
1
D1
2
S1
3
V-
4
GND
5
S4
6
D4
7
IN4
8
IN3
9
D3
10
S3
11
NC
12
V+
13
S2
14
D2
15
IN2
16
IC5
DG441CJ
47
R53
22n
C48
1.33kF
R45
4.12kF
R57
4.12kF
R56
10
R61
10
R52
22u
16V
C36
22u
16V
C35
1.33kF
R4
1.33kF
R38
22u
25V
C4
22u
25V
C7
22u
25V
C28
22u
25V
C31
100u
16V
C17
100u
16V
C41
39u
25V
C19
39u
25V
C18
39u
25V
C43
39u
25V
C42
I
V
A
S
S
'
Y
(
7
1
3
-
0
0
1
4
-
0
0
)
-
2
4
-

Related product manuals