EasyManua.ls Logo

Allen-Bradley 1756-IR12 - Page 54

Allen-Bradley 1756-IR12
226 pages
Print Icon
To Next Page IconTo Next Page
To Next Page IconTo Next Page
To Previous Page IconTo Previous Page
To Previous Page IconTo Previous Page
Loading...
54 Rockwell Automation Publication 1756-UM540E-EN-P - December 2017
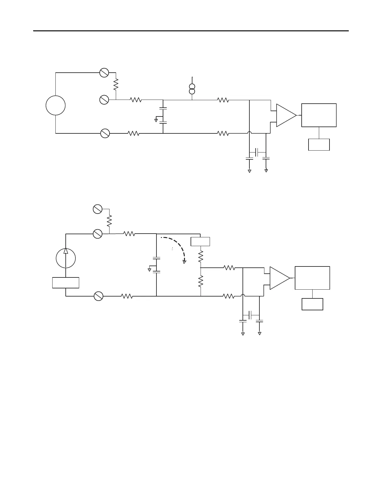
Chapter 3 1756-IF8I Isolated Analog Input Module
Figure 6 - 1756-IF8I Module Field-side Circuit with Voltage Input
Figure 7 - 1756-IF8I Input Module Field-side Circuit with an Externally-powered Current
Input Loop
RTN-x
1 µA
Pullup
0.1 µF
IN_x/V
A/D Converter
7500
2.5V Vref
+
IN_x/I/SRC
1000
55
0.01 µF0.01 µF
1000
20
Voltage
Source
0.01 µF
0.01 µF
PGA
RTN-x
0.1 µF
IN_x/V
A/D Converter
7500
IN_x/I/SRC
1000
55
4…20 mA
Trans mitter
0.01 µF0.01 µF
1000
20
Transm it te r
Power
0.01 µF
0.01 µF
Current Limit
24.9
25
i_sense
2.5V Vref
PGA
+
+

Table of Contents

Related product manuals