EasyManua.ls Logo

Allied A80US2V - Page 8

Allied A80US2V
49 pages
Print Icon
To Next Page IconTo Next Page
To Next Page IconTo Next Page
To Previous Page IconTo Previous Page
To Previous Page IconTo Previous Page
Loading...
508155-01Issue 2108Page 8 of 49
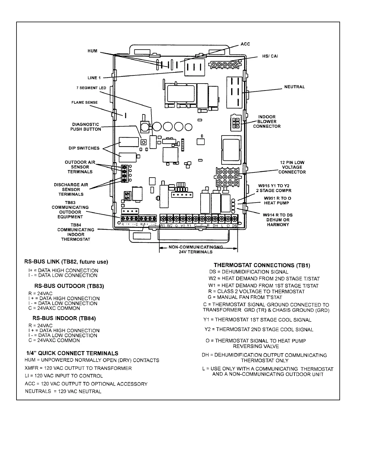
Figure 4. Integrated Control

Related product manuals