EasyManua.ls Logo

Allied A80US2V - Wiring and Sequence of Operation

Allied A80US2V
49 pages
Print Icon
To Next Page IconTo Next Page
To Next Page IconTo Next Page
To Previous Page IconTo Previous Page
To Previous Page IconTo Previous Page
Loading...
508155-01 Issue 2108 Page 35 of 49
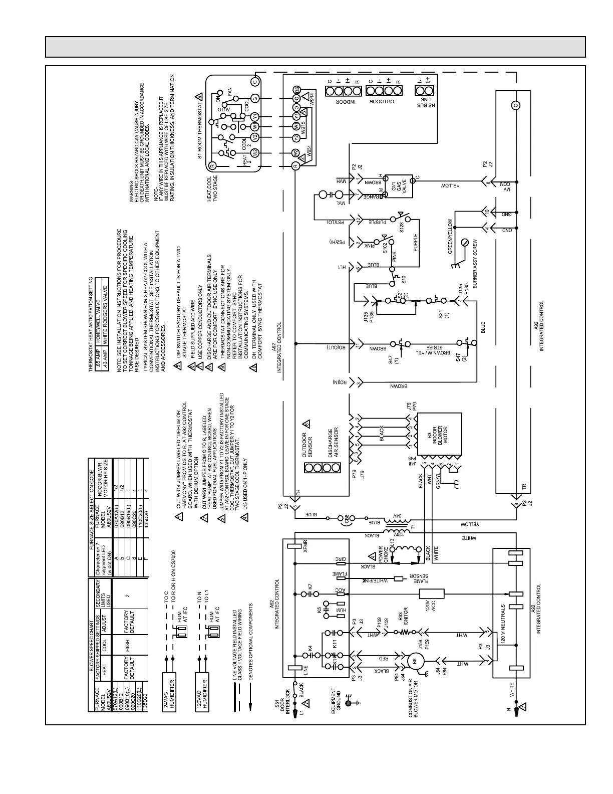
Wiring and Sequence of Operation
Figure 24. A80US2V Schematic Wiring Schematic

Related product manuals