EasyManua.ls Logo

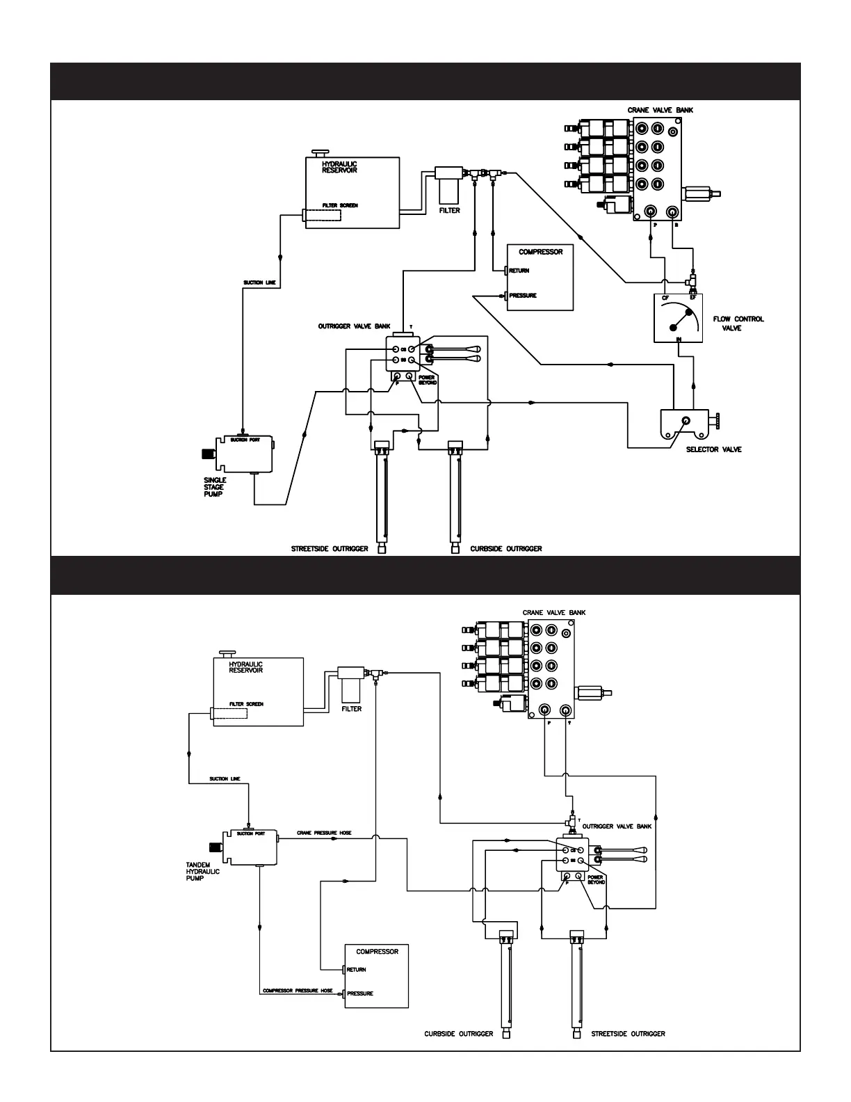
American Eagle SRS-65 - Hydraulic Circuit: Single Stage Pump; Hydraulic Circuit: Tandem (Two Part) Pump

Default Icon
34 pages
Print Icon
To Next Page IconTo Next Page
To Next Page IconTo Next Page
To Previous Page IconTo Previous Page
To Previous Page IconTo Previous Page
Loading...
 SRS-65 Owner’s Manual
PN 30532
Typical Hydraulic Circuit for Tandum (Two Part) Pump
Typical Hydraulic Circuit for Single Stage Pump

Related product manuals