EasyManua.ls Logo

Barnstead 30400 - Wiring Diagrams

Default Icon
56 pages
Print Icon
To Next Page IconTo Next Page
To Next Page IconTo Next Page
To Previous Page IconTo Previous Page
To Previous Page IconTo Previous Page
Loading...
52
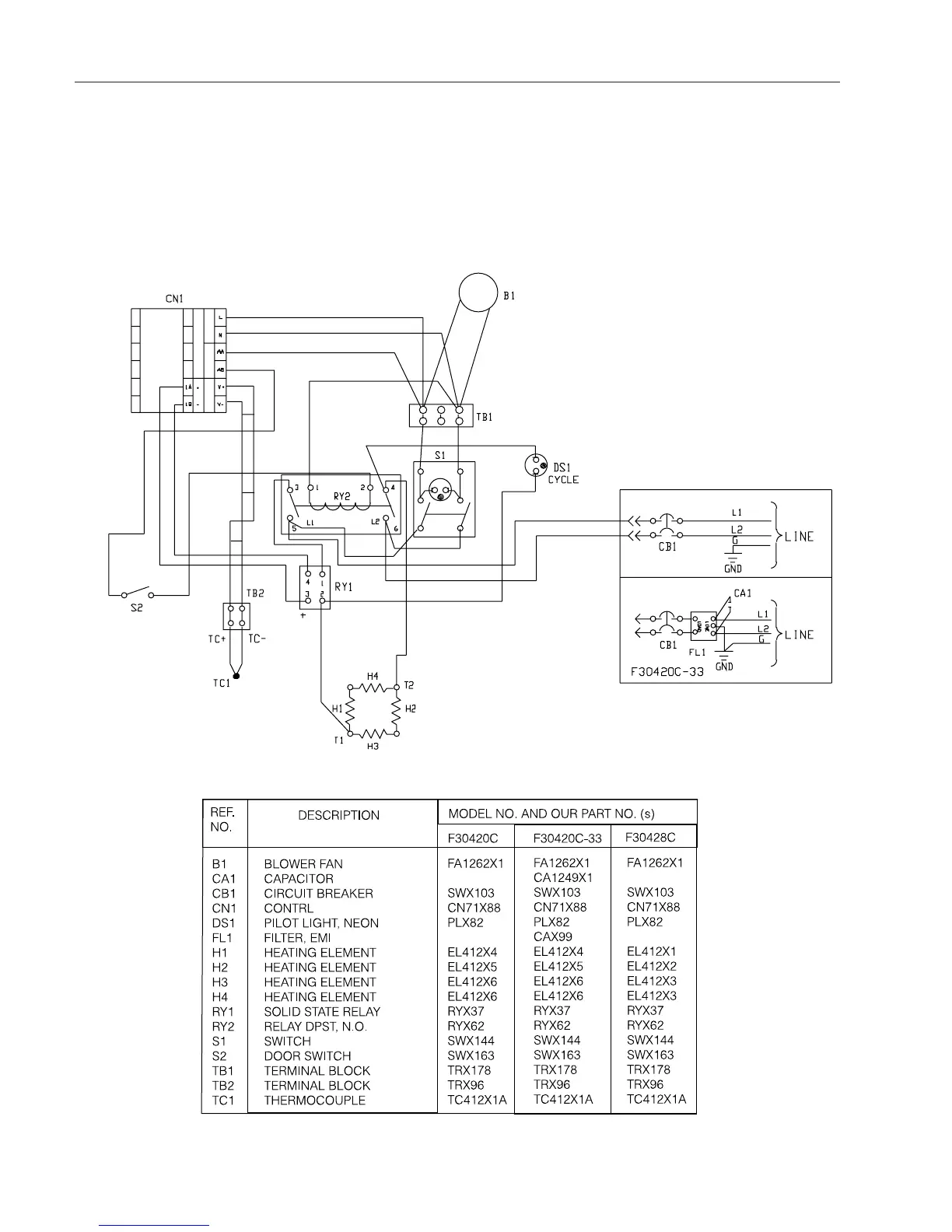
Wiring Diagrams
SINGLE SETPOINT CONTROL
WIRING DIAGRAM

Table of Contents

Related product manuals