EasyManua.ls Logo

BENDIX TU-FLO 400-500-1000 AIR COMPRESSOR

BENDIX TU-FLO 400-500-1000 AIR COMPRESSOR
40 pages
To Next Page IconTo Next Page
To Next Page IconTo Next Page
To Previous Page IconTo Previous Page
To Previous Page IconTo Previous Page
Loading...
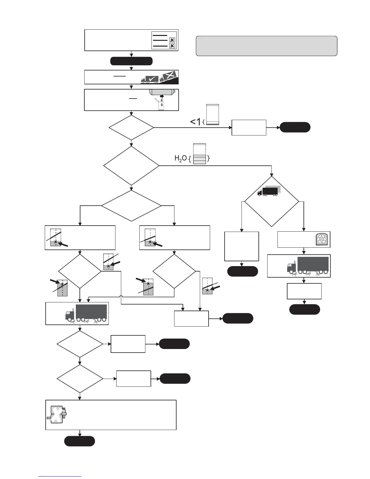
High
START BASIC TEST
Is this a
transit vehicle, bulk
unloader, or has more
than 5 axles?
YES, this is a high
air use
vehicle.
NO, this is a low air
use vehicle.
Park vehicle on ground.LEVEL
Chock wheels, drain air from system.
Drain contents of air
tanks into
ALL
BASIC cup
water, or
cloudy emulsion
mixture?
Is this vehicle
being re-tested (after
water, etc. was found
last time?)
NO
YES
Is the
point above
the HIGH Air Use
lineonthe
cup?
YES
NO
Does
the vehicle have
excessive air
leakage?
Repair leaks and
return vehicle to
service
Is there
less than one
unit of liquid?
END TEST
Vehicle OK.
Return vehicle to
service.
YES
NO
YES
YES
NO, only oil.
Vehicle OK.
Return vehicle to
service.
Find the point on the label
where the number of oil units
meets the number of days*
since the vehicle's air tanks
were last drained.
Is the
point above
the LOW Air Use
lineonthe
cup?
YES
NO
END TEST
END TEST
Compressor
Change air dryer
cartridge**
Re-test with the
BASIC Test after
30 days***
Test for air
leakage
Find the point on the label
where the number of oil units
meets the number of days*
since the vehicle's air tanks
were last drained.
Cloudy emulsion mixture
Go to the
Advanced
Troubleshooting
Guide to find
reason(s) for
presence of water
END TEST
Test for air
leakage
END TEST
END TEST
Is
there more
than one unit of:
High
Low
Low
Low
High
Service writer records info - including
the number of days since all air tanks
were ills out symptom
checklist. Technician inspects items.
drained - and f
days
Use Test 2:
Air Leakage
UseTest2:
Air Leakage
NO
Re-test with the
BASIC Test after
30 days***
NO (did not know
when last
drained)
Was
the number of
days since last
draining
known?
YES, number of days
was known (30 - 90 days)
END TEST
Bendix
®
Air System Inspection Cup
(BASIC) Test Information
Appendix A: Information about the BASIC Test Kit (Bendix P/N 5013711)
* If the number of days since the air tanks were drained is
unknown - use the 30 day line.
** Note: Typical air dryer cartridge replacement schedule is every
3 yrs/ 300K miles for low air use vehicles and every year/100K
miles for high air use vehicles.
*** To get an accurate reading for the amount of oil collected
during a 30 day period, ask the customer not to drain the air
tanks before returning. (Note that 30-90 days is the
recommended air tank drain schedule for vehicles equipped
with a Bendix air dryer that are properly maintained.) If, in cold
weather conditions, the 30 day air tank drain schedule is longer
than the customer's usual draining interval, the customer must
determine, based on its experience with the vehicle, whether to
participate now, or wait for warmer weather. See the cold
weather tips in Bulletins TCH-008-21 and TCH-008-22 (included
on pages 35-37 of this document).
****Note: After replacing a compressor, residual oil may take a
considerable period of time to be flushed from the air brake system.
32
Replace the Compressor. If under warranty, follow standard
procedures.
If, after a compressor was already replaced, the vehicle fails the
BASIC test again, do not replace the compressor**** - use the
Advanced Troubleshooting Guide to investigate the cause(s).

Related product manuals