EasyManua.ls Logo

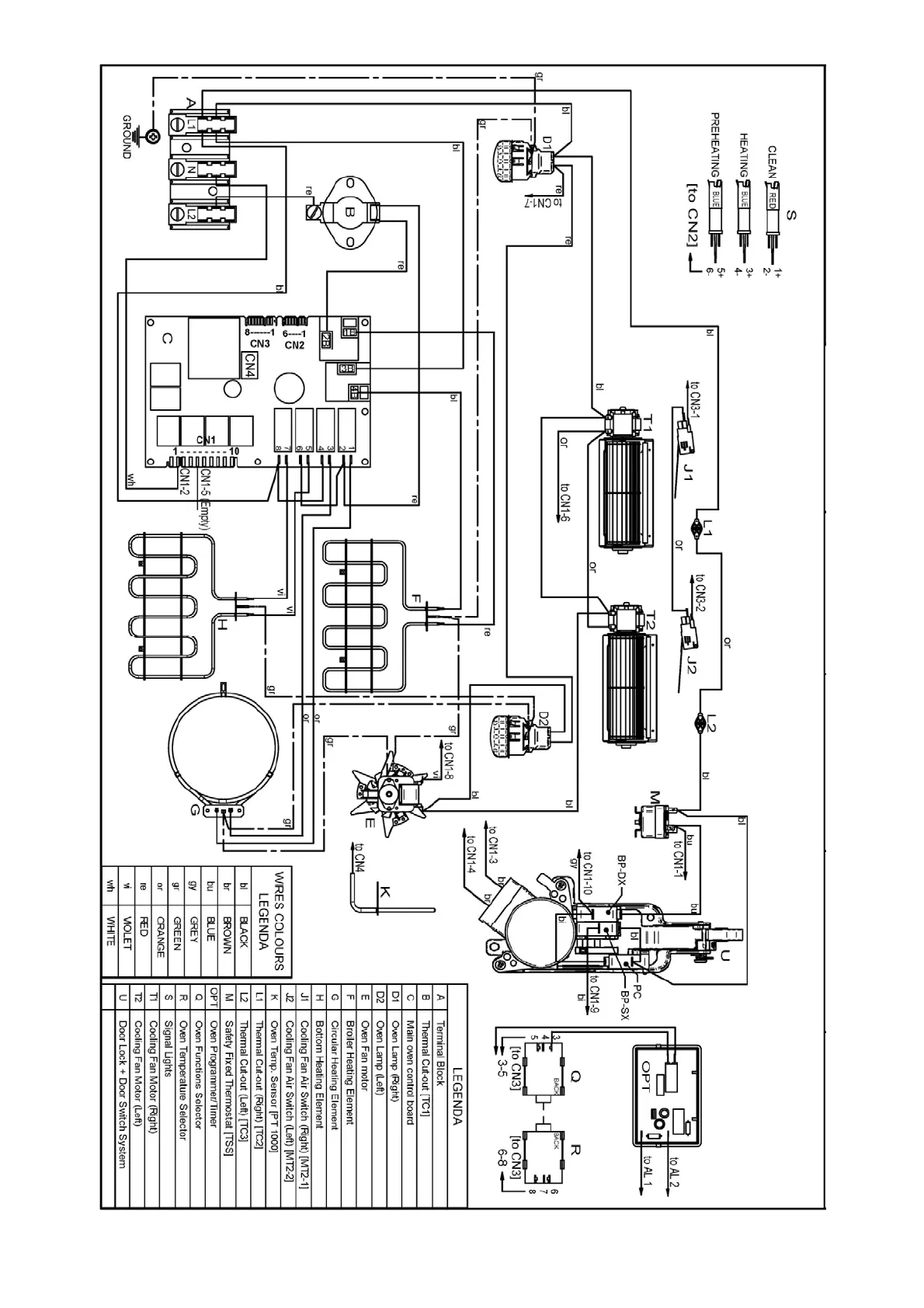
Bertazzoni PROFS30XV - Wiring Diagram

Bertazzoni PROFS30XV
27 pages
Print Icon
To Next Page IconTo Next Page
To Next Page IconTo Next Page
To Previous Page IconTo Previous Page
To Previous Page IconTo Previous Page
Loading...
11
WIRING DIAGRAM

Related product manuals