EasyManua.ls Logo

Bertolini C300 Series - Page 12

Bertolini C300 Series
Print Icon
To Next Page IconTo Next Page
To Next Page IconTo Next Page
To Previous Page IconTo Previous Page
To Previous Page IconTo Previous Page
Loading...
12
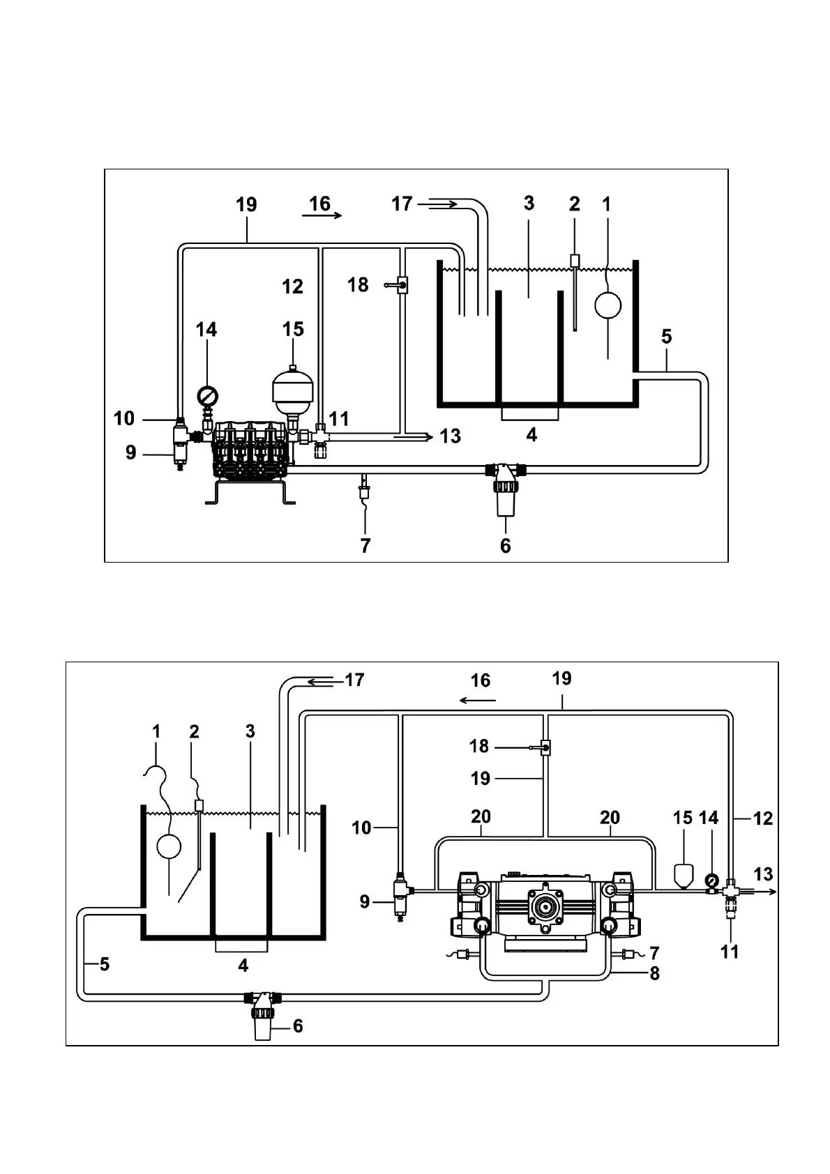
4.4 SCHEMI GENERALI DI INSTALLAZIONE
TIPICA INSTALLAZIONE POMPE CK 3003-CA 316-CPQ
TIPICA INSTALLAZIONE POMPE C 3006

Related product manuals