EasyManua.ls Logo

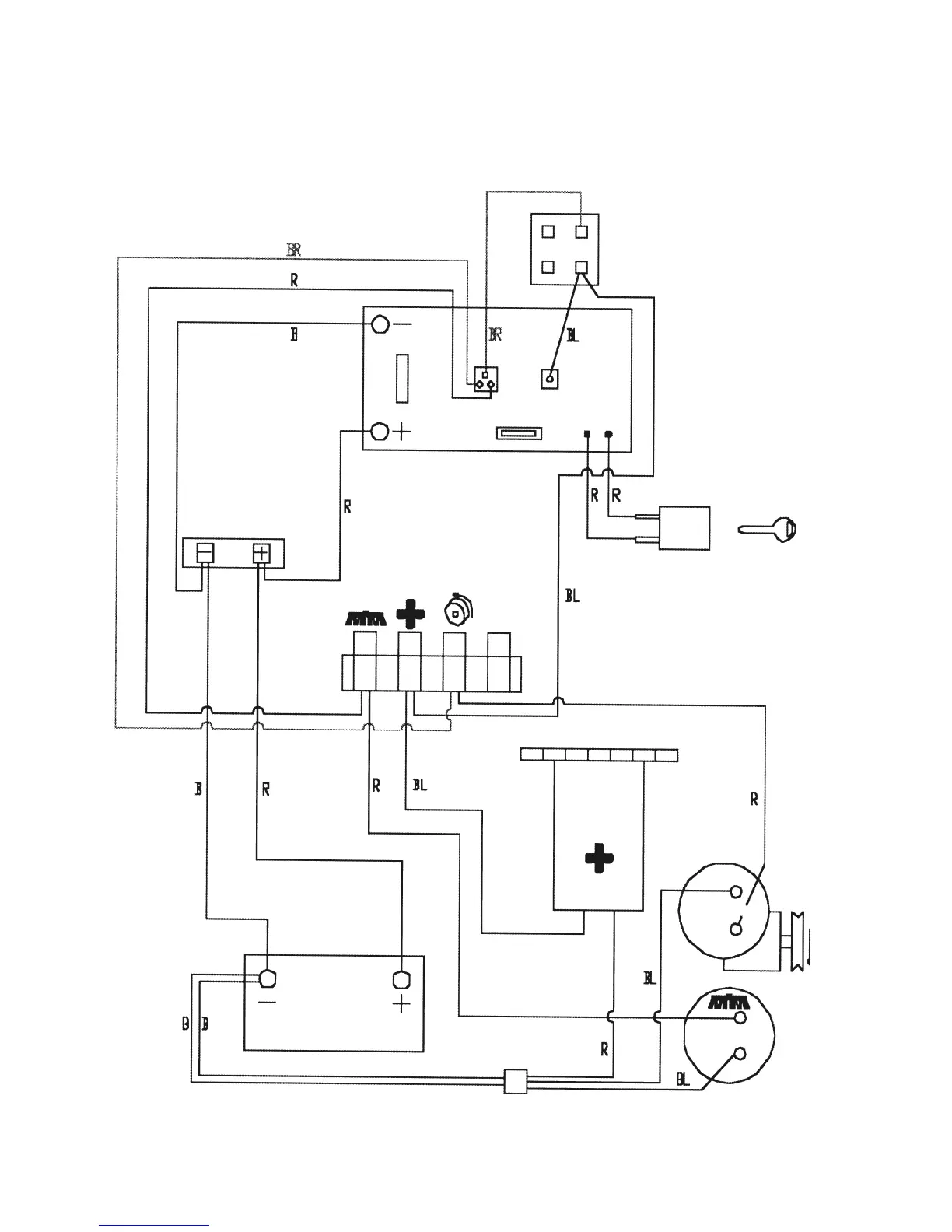
BETCO BPS28 - WIRING DIAGRAM; 6.1 WIRING DIAGRAM

BETCO BPS28
24 pages
Print Icon
To Next Page IconTo Next Page
To Next Page IconTo Next Page
To Previous Page IconTo Previous Page
To Previous Page IconTo Previous Page
Loading...
14
6.1 WIRING DIAGRAM

Other manuals for BETCO BPS28