EasyManua.ls Logo

Bosch PRS-48CH12 - Connection

Bosch PRS-48CH12
35 pages
Print Icon
To Next Page IconTo Next Page
To Next Page IconTo Next Page
To Previous Page IconTo Previous Page
To Previous Page IconTo Previous Page
Loading...
Battery Charger Connection | en 19
Bosch Security Systems B.V. Installation and Operation manual 180110011Aa | V1.1 | 2011.05
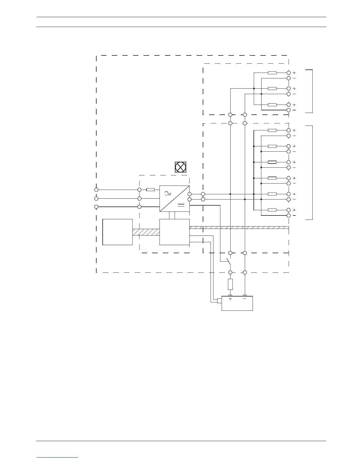
6 Connection
Figure 6.1 Block diagram of the battery charger. Refer to table 6.1.
Faux3
Faux2
Faux1
F6
F5
F4
F3
F2
F1
F1
6
5
4
3
2
1
9
8
7
A
B
G
H
I
C
J
DK
E
L
F
M

Related product manuals