EasyManua.ls Logo

BÖWE P 240 - Actuation of Room Ventilation

Default Icon
50 pages
Print Icon
To Next Page IconTo Next Page
To Next Page IconTo Next Page
To Previous Page IconTo Previous Page
To Previous Page IconTo Previous Page
Loading...
28
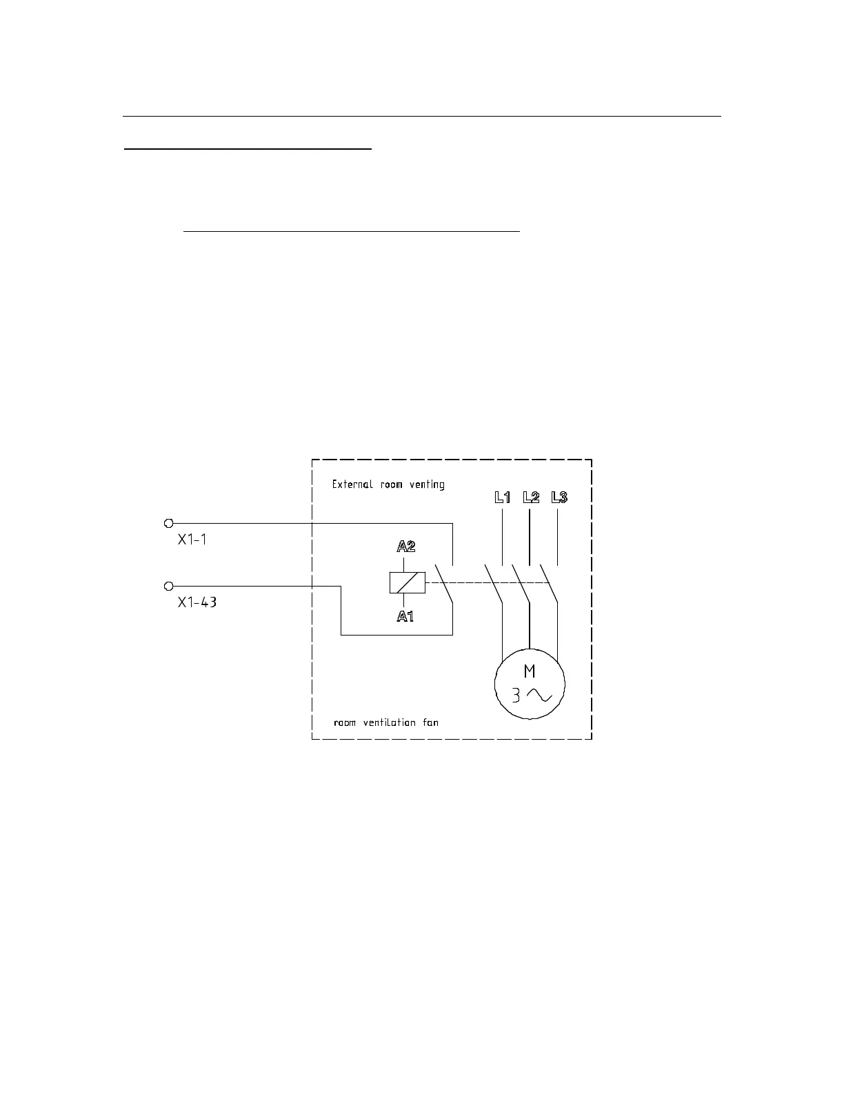
7. Connection
7.3.9 Actuation of room ventilation
If a room ventilation is already installed the machine can be coupled with the ventilation.
Then the machine can only be started if the room ventilation has been switched on.
Recommendation for the renewing of the air in the room
The room ventilation has to meet the requirements of the country regulation.
Example: VBG 66 (Germany)
The minimum amount of air which has to be exchanged in m
3
/h is:
60 times the maximum load capacity of the drycleaning machine.
The air renewal rate can be limited to 5 times per hour if the above equation gives
a higher amount.
703868-20-0

Related product manuals