EasyManua.ls Logo

Carrier 58ED - Page 10

Carrier 58ED
18 pages
Print Icon
To Next Page IconTo Next Page
To Next Page IconTo Next Page
To Previous Page IconTo Previous Page
To Previous Page IconTo Previous Page
Loading...
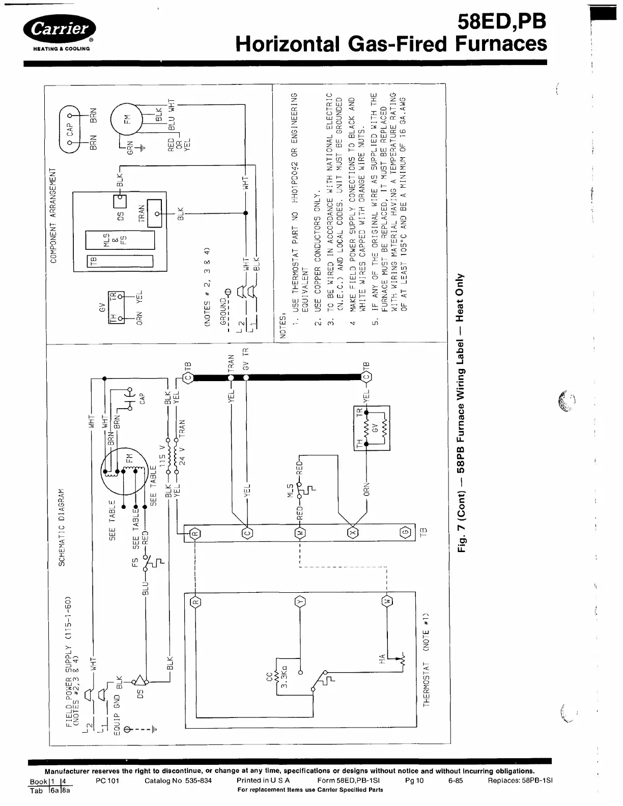
58ED,PB
Horizontal
Gas-Fired
Furnaces
Manufacturer
reserves
the
right
to
discontinue,
or
change
at
any
time,
specifications
or
designs
without
notice
and
without
incurring
obligations.
Bookll
14
PC
101
Catalog
No
535-834
PrintedinUSA
Form
58ED.PB-1SI
Pg
10
6-85
Replaces:
58PB-1SI
Jab
l6a
|8a
For
replacement
Items
use
Carrier
Specified
Parts

Related product manuals