EasyManua.ls Logo

Case CX160 - Page 106

Case CX160
273 pages
Print Icon
To Next Page IconTo Next Page
To Next Page IconTo Next Page
To Previous Page IconTo Previous Page
To Previous Page IconTo Previous Page
Loading...
ELECTRICAL
4 - 9
CX EXCAVATORS
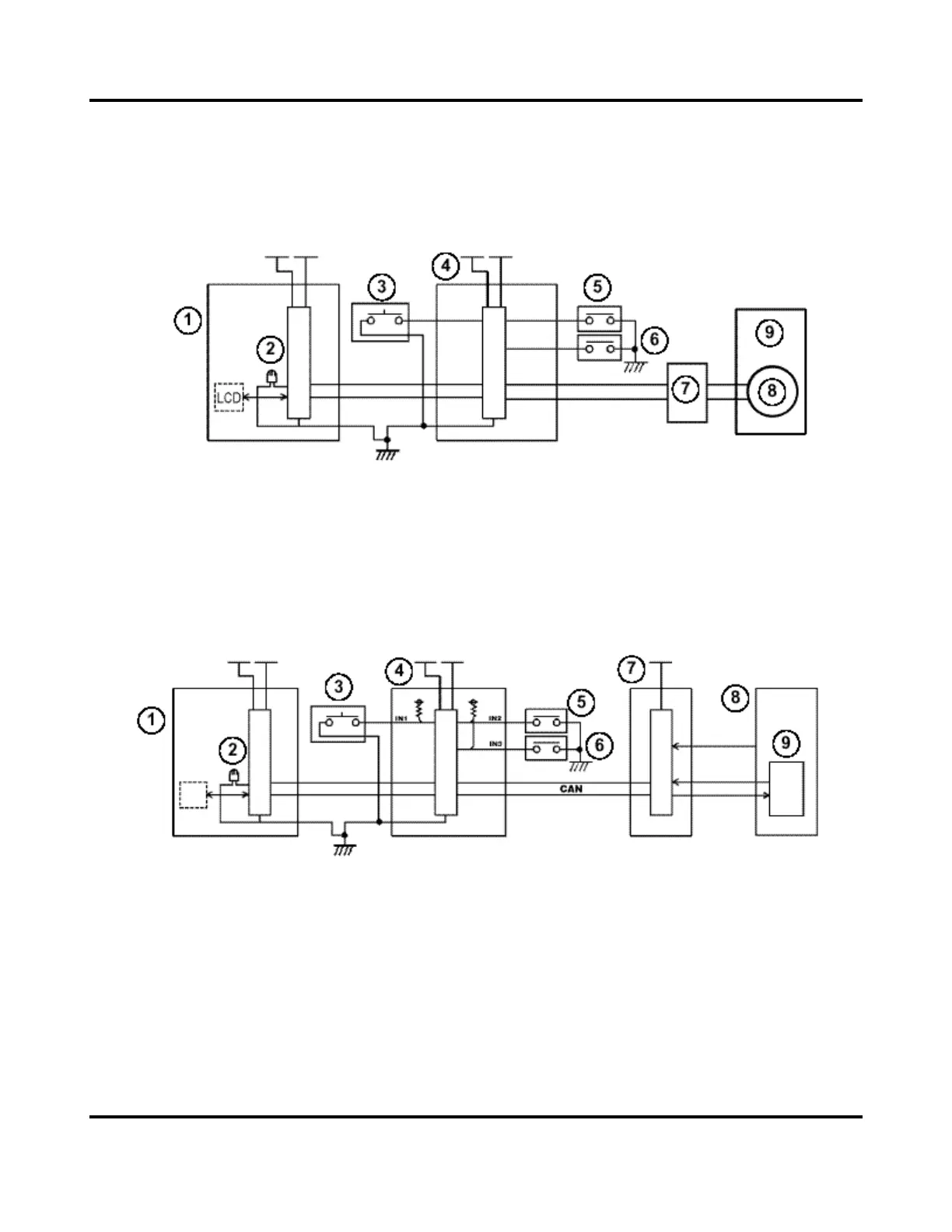
RETURN TO IDLE
CIRCUIT CONFIGURATION
CX130/CX160
1. Instrument panel
2. Audible warning device
3. Return to idle control
4. Main Controller
5. Upper pilot pressure switch
6. Travel pilot pressure switch
7. Throttle motor driver
8. Throttle motor
9. Engine
CX210/CX240
1. Instrument panel
2. Audible warning device
3. Return to idle control
4. Main Controller
5. Upper pilot pressure switch
6. Travel pilot pressure switch
7. Engine Controller
8. Engine
9. Electronic Injection Pump

Table of Contents

Related product manuals