EasyManua.ls Logo

Case CX160 - Page 110

Case CX160
273 pages
Print Icon
To Next Page IconTo Next Page
To Next Page IconTo Next Page
To Previous Page IconTo Previous Page
To Previous Page IconTo Previous Page
Loading...
ELECTRICAL
4 - 13
CX EXCAVATORS
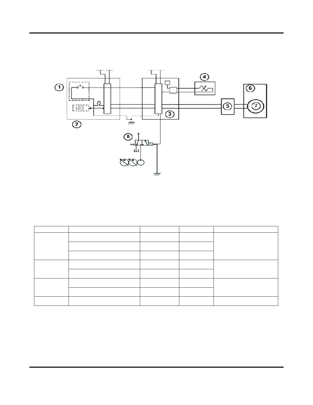
RPM CONTROL
Circuit Configuration
1. Work mode switch
2. Instrument panel
3. Main controller
4. Proportional solenoid
5. Throttle driver
6. Engine
7. Throttle motor
8. Power Boost solenoid
Values set for each mode
Mode Item CX130 CX160 Power Boost
Engine rpm (max) 2470 ± 10 2470 ± 10
mA Current (max) 600 600
H MODE
mA Current (min) 550 510
One-Touch Power Boost
Engine rpm (max- 200) 2270 ± 10 2270 ± 10S MODE
mA Current (90% of torque) 550 510
One-Touch Power Boost
Engine rpm (max- 300) 2170 ± 10 2170 ± 10L MODE
mA Current (70% of torque) < 340 < 300
Constant
LOW IDLE Engine rpm (max) 950 ± 10 950 ± 10
Note: Shown above are for normal conditions; except the following exceptions:
1. In “L” mode if travel only is actuated, the pump is controlled by the value of “S” mode
current.
2. In “L” mode if a hydraulic hammer is used, the pump is controlled by the value of “S”
mode current.

Table of Contents

Related product manuals