EasyManua.ls Logo

Celsior 35 BF - WIRING DIAGRAM

Celsior 35 BF
36 pages
Print Icon
To Next Page IconTo Next Page
To Next Page IconTo Next Page
To Previous Page IconTo Previous Page
To Previous Page IconTo Previous Page
Loading...
21
ENG
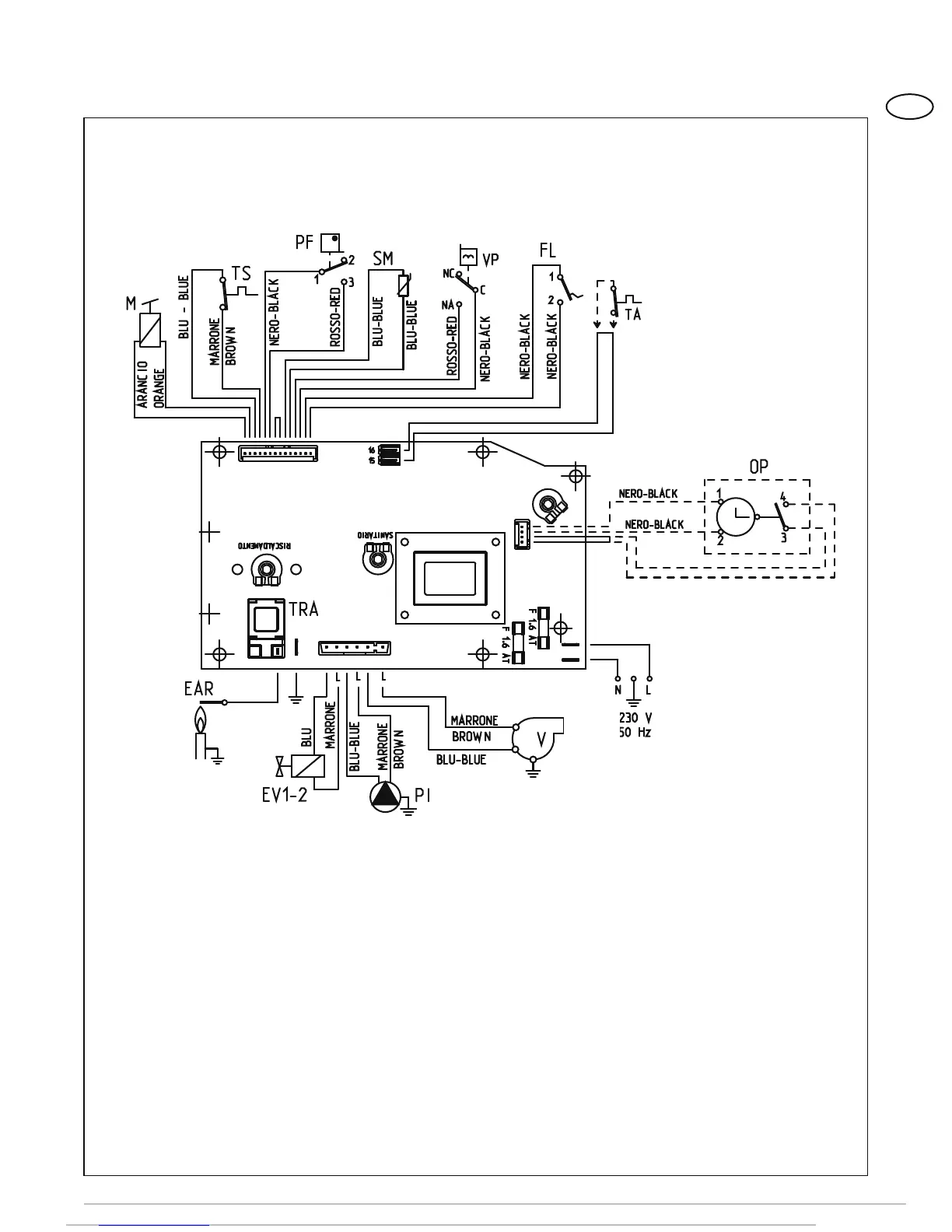
CN6
CN2
CN7
KEY
F Fuse (1.6 AT)
PI C.H. pump
EV1-2 Gas valve coil
V Fan
PF Smoke pressure switch
VP Divertor valve
M Modulator
SM C.H. sensor
SS D.H.W. probe
TA Room stat
EAR
Ignition/detection electrode
TRA Ignition transformer
TS 100°C (212°F) safety stat
PA Water pressure switch
FL Flowmeter
TF Smokes stat
OP Time programmer
Nota: The room stat or the programmable
thermostat must be connected to terminals
15-16 of the “TA” connector after having
removed the bridge.
Figure. 13
2.9.3 Wiring diagram
CONNECTOR SPARE PART CODES:
CN2 code 6299909
CN6 code 6299906
CN7 code 6299907
120V
60Hz