EasyManua.ls Logo

CFMoto CF500 - Ignition System Components and Tests

Default Icon
254 pages
Print Icon
To Next Page IconTo Next Page
To Next Page IconTo Next Page
To Previous Page IconTo Previous Page
To Previous Page IconTo Previous Page
Loading...
18. Electrical System
Ignition System
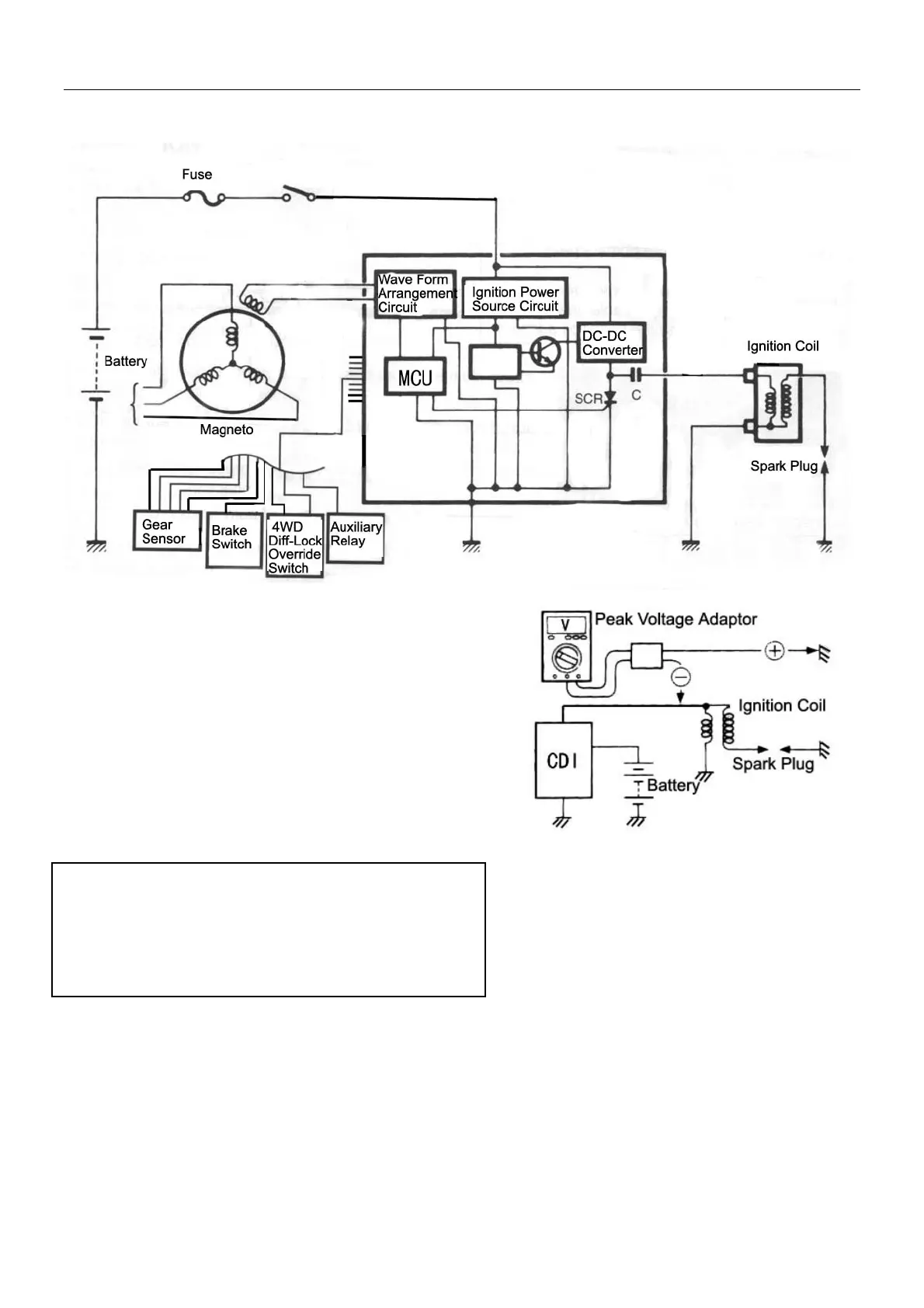
Ignition Coil
Ignition Coil Primary Peak Vaoltage
z Remove spark plug cap, install a new spark plug
into cap and connect as illustrated on the right with
cylinder head as ground.
z Connect multimeter and peak voltage adaptor as
under:
+Probe: Green lead wire or Ground
-Probe: Black/Yellow lead wire
Note:
z Make sure battery voltage 12V, ignition coil lead
wire is connected.
z Refer to user’s manual when using multimeter and
peak voltage adaptor.
z Shift the gear to neutral position and turn the ignition
switch to the “ON” position;
z Press the starter button and crank the engine
several seconds, then measure the ignition coil
primary peak voltage;
z Repeat above steps several times and take the
measured highest ignition coil primary peak voltage.
Set the multimeter to AC position
18-7

Related product manuals