EasyManua.ls Logo

CFMoto CF500 - 8. Battery, Charging System; Charging System Overview and Generator Checks

Default Icon
254 pages
Print Icon
To Next Page IconTo Next Page
To Next Page IconTo Next Page
To Previous Page IconTo Previous Page
To Previous Page IconTo Previous Page
Loading...
8. Battery, Charging System
Charging System Layout……………….……. 8-1
Overhaul Info……………………………………8-2
Troubleshooting ……………………..…………8-3
Battery……………………………………………8-4
Inspection of Charging System… ……. 8-5
Rectifier/Regulator……………………….. 8-6
Inspection of AC Magneto………………. 8-8
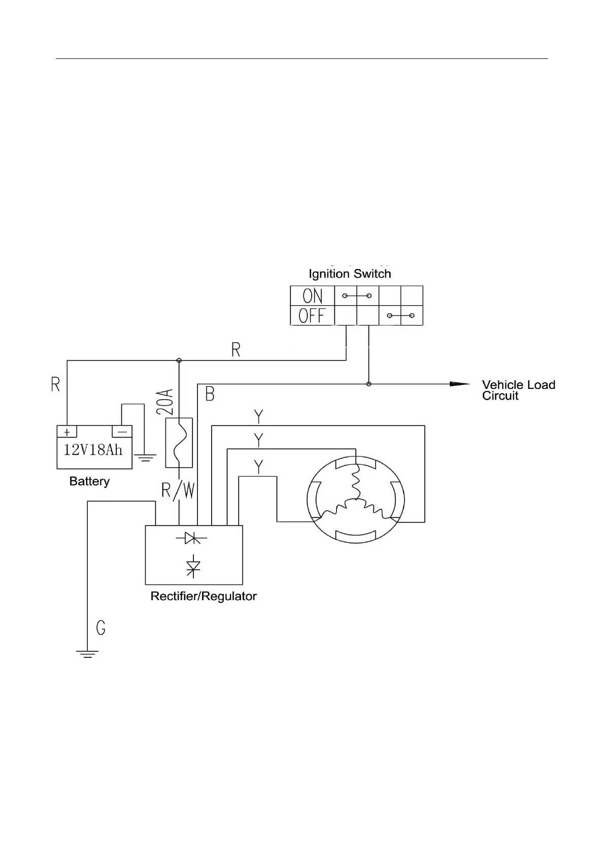
Charging System Layout
8-1

Related product manuals