EasyManua.ls Logo

ComAp IS-NT-BB - Page 11

ComAp IS-NT-BB
92 pages
Print Icon
To Next Page IconTo Next Page
To Next Page IconTo Next Page
To Previous Page IconTo Previous Page
To Previous Page IconTo Previous Page
Loading...
IS-NT-Async-SPI, SW Version 1.2, ©ComAp – February 2011
IS-NT-Async-SPI-1.2.PDF
11
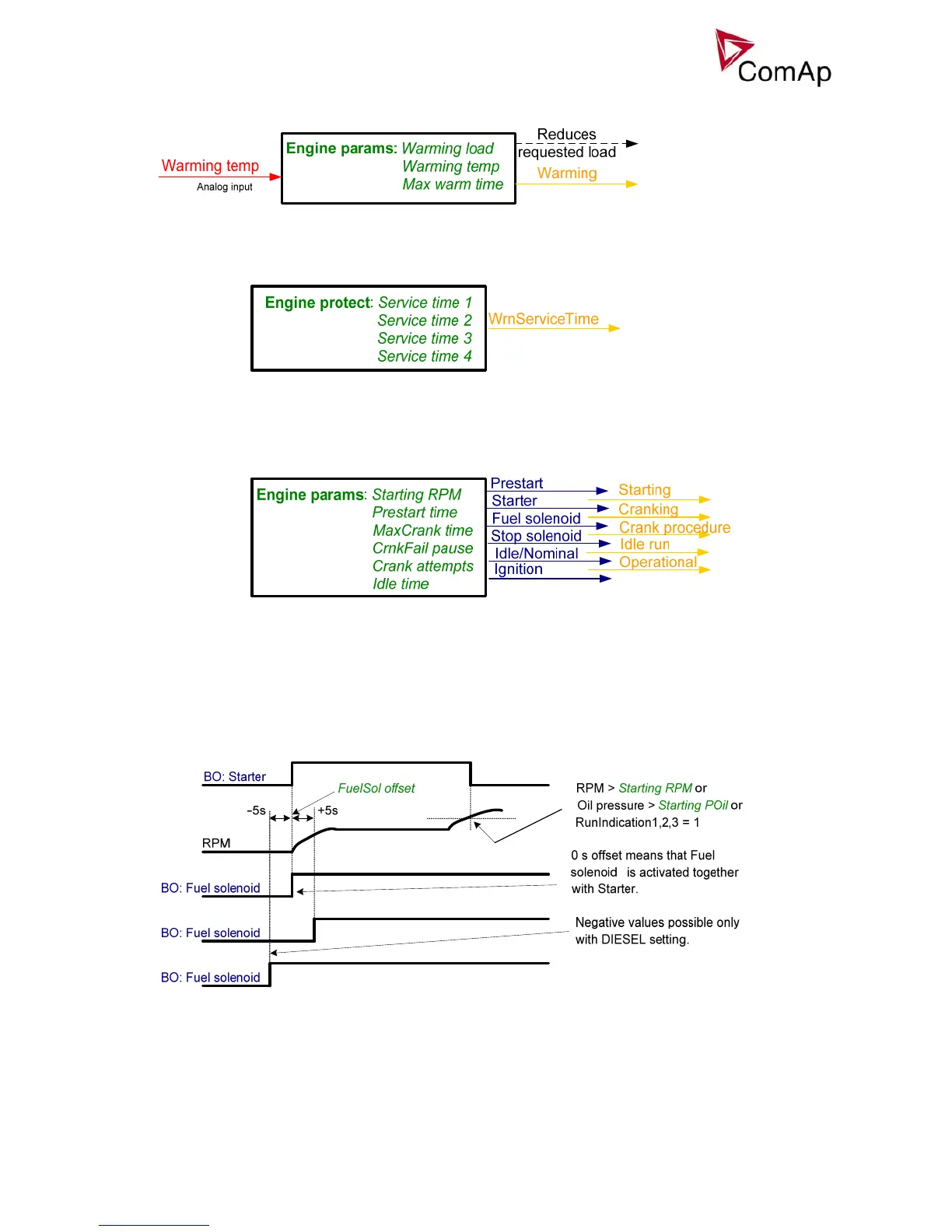
Engine warming
Service time alarm
Engine starting procedures
Engine starting procedure if Engine params: Fuel solenoid = DIESEL ENGINE with different setting of
FuelSol offset.

Other manuals for ComAp IS-NT-BB

Related product manuals