EasyManua.ls Logo

Comprag A1108 - Allgemeine Beschreibung; Ablaufdiagramm und Hauptkomponenten

Default Icon
104 pages
Print Icon
To Next Page IconTo Next Page
To Next Page IconTo Next Page
To Previous Page IconTo Previous Page
To Previous Page IconTo Previous Page
Loading...
45COMPRAG Schraubenkompressoren A-Serie
2.2 Allgemeine Beschreibung
Die Schraubenkompressoren der A Serie sind für die kontinuierliche und efziente Druck-
lufterzeugung konzipiert.
Die A-Serie sind ölgefüllte Schraubenkompressoren mit Riemenantrieb und elektronischer
Steuerung. Die stabile Konstruktion ist umschlossen von einem Geräusch isolierenden
Gehäuse, ausgestattet mit dem Kontrollpanel e-Log (LCD Display), Start/Stop-Schalter und
einem Not-Aus-Taster. Für die Systemüberwachung werden Temperatur und Druckrelais
eingesetzt.
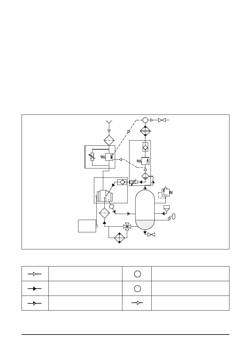
2.3 Ablaufdiagramm und Hauptkomponenten
М
Р
Т
16
14
15
17
19
18
6
2
1
3
10
9
4
5
8
7
11
12
13
20
Bild 2.1 Ablaufdiagramm A07..-A22..
Т
Р
Luftuß
Т
Р
Temperaturfühler
Т
Р
Öluß
Т
Р
Drucksensor
Т
Р
Luft/Öl Gemisch
Т
Р
Pneumatische Steuerleitung

Table of Contents

Related product manuals