EasyManua.ls Logo

Craftsman 272 - SCHEMATIC

Craftsman 272
60 pages
Print Icon
To Next Page IconTo Next Page
To Next Page IconTo Next Page
To Previous Page IconTo Previous Page
To Previous Page IconTo Previous Page
Loading...
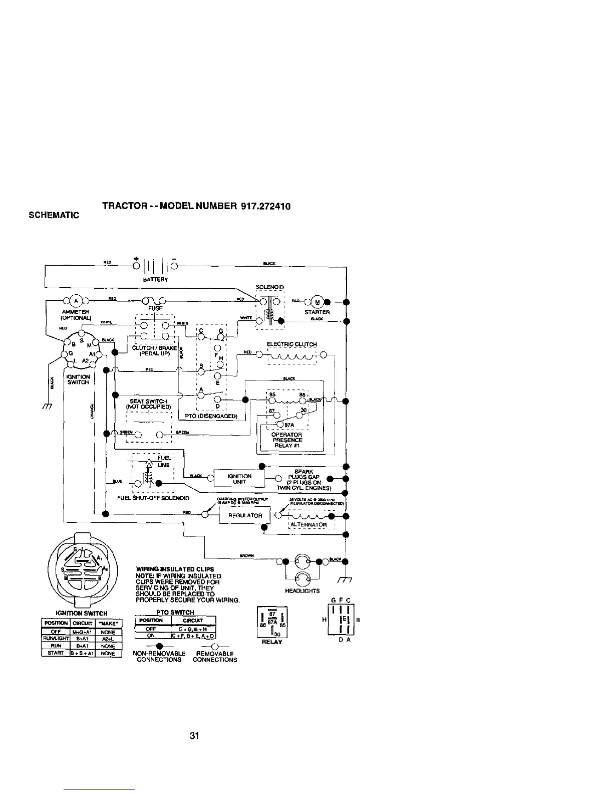
SCH_MAT|C
-rRACTOR - - MODEL NUMBER 917.272410
WINING INSULATED CLIPS
NOTE: IF WIRING INSULATED
CLIPS WERE REMOVED FOR
SERVICING OF UNIT, THeY HF.N3UGHTS
SHOULD bE REf_.ACED TO
pROPE_Y _ECURE YOUR WIRING.
Fro SWITCH
€IRCUIT ,,
NON-REMOVABLE REt_OV_JE
CONNECTIONS CO_t_ECTIONS
GFC
DA
31

Table of Contents

Related product manuals