EasyManua.ls Logo

Craftsman 580.326310 - Wiring Diagram

Craftsman 580.326310
60 pages
Print Icon
To Next Page IconTo Next Page
To Next Page IconTo Next Page
To Previous Page IconTo Previous Page
To Previous Page IconTo Previous Page
Loading...
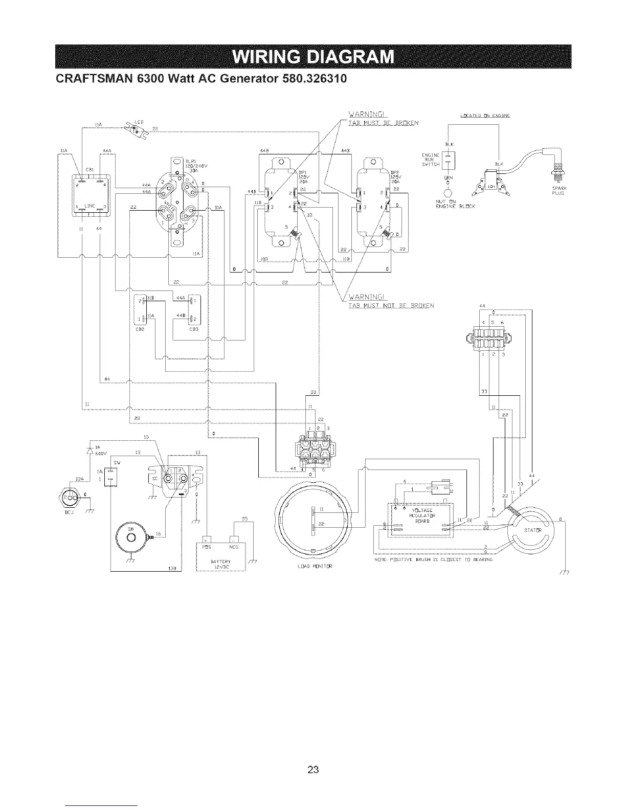
CRAFTSMAN 6300 Watt AC Generator 580.326310
WARNING!
GRN
O
NUT _N
ENGINE BLOCK
L_CATED _N ENGINE
NB_E pOSlIIVE BRUSH g CLBSES _ BEARNL I
28

Related product manuals