EasyManua.ls Logo

Culligan MARK 89 - Wiring Schematics; Automatic Clock Timer Wiring Schematic

Culligan MARK 89
27 pages
Print Icon
To Next Page IconTo Next Page
To Next Page IconTo Next Page
To Previous Page IconTo Previous Page
To Previous Page IconTo Previous Page
Loading...
18 CULLIGAN
®
MARK 89 AND 812 WATER CONDITIONER
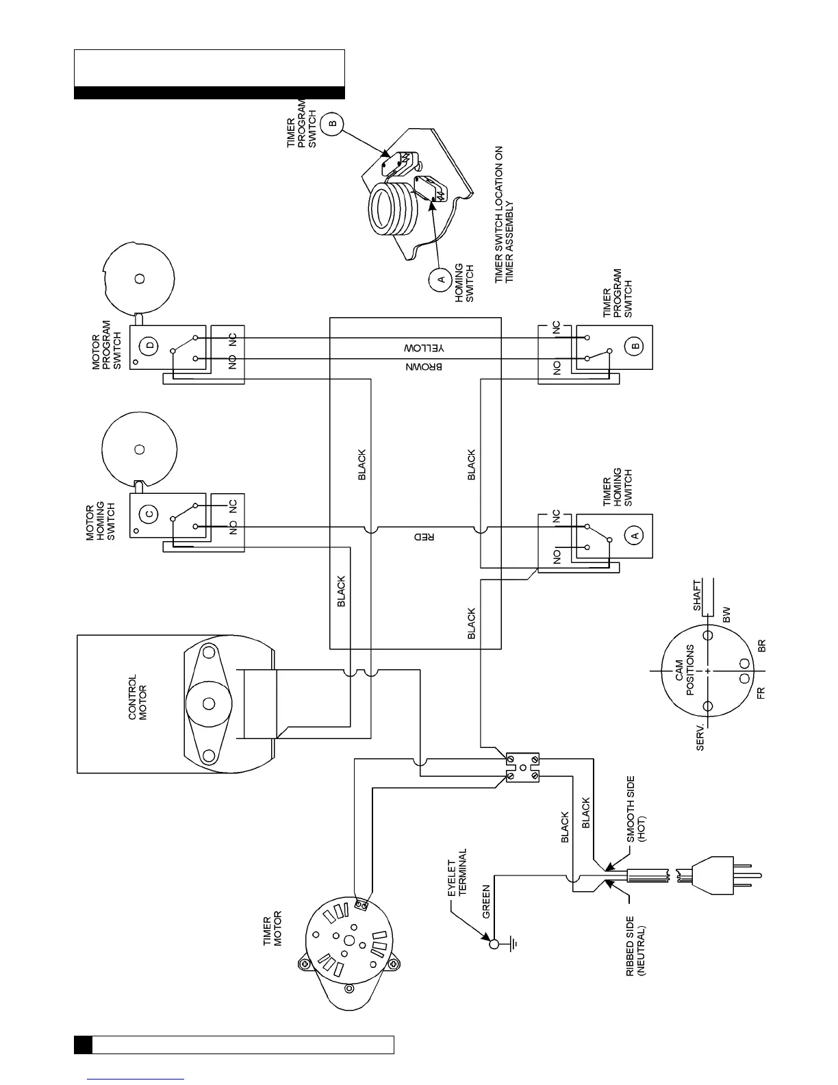
Wiring Schematic
Automatic Clock Timer

Other manuals for Culligan MARK 89

Related product manuals