EasyManua.ls Logo

Cyrus 6 DAC - Page 43

Cyrus 6 DAC
50 pages
Print Icon
To Next Page IconTo Next Page
To Next Page IconTo Next Page
To Previous Page IconTo Previous Page
To Previous Page IconTo Previous Page
Loading...
T205
PZTA42T1
T204
BC850C
R208
100R
R207
100R
R209
330R
T206
2SC3421-Y
R211
1k
RV201
100R
R212
18R
3mA
7mA
R214
100R
R215
100R
T208
2SC3421-Y
T210
2SA1358-Y
R217
68R
T209
2SA1386
T211
2SC3519
R216
68R
R227 39k
C203
100pF 100V
C202
100pF 100V
POST_VOL_L
-VCC
+VCC
OC+L
OC-L
C220
100nF 100V
GND
C222
100uF 50V
GND
GND
FB_L
T203B
IMX1
T203A
IMX1
C227
12pF
C223
100uF 50V
GND
D202
BAS19
R264
1k
R266
845R
R202
220R
R203
10k
R206
100R
R205
100R
T207
PZTA92T1
R213
100R
R256
750R
GND
FB_L
T202A
IMT1A
T202B
IMT1A
T201A
IMT1A
T201B
IMT1A
T228
BC860C
R270
10k
GND
CCS
R229
220R
R230
10k
R233
100R
R232
100R
T217
PZTA42T1
T216
BC850C
R235
100R
R234
100R
R236
330R
T219
PZTA92T1
R240
100R
3mA
7mA
R241
100R
R242
100R
T220
2SC3421-Y
T222
2SA1358-Y
R244
68R
T221
2SA1386
T223
2SC3519
R243
68R
C210
100pF 100V
C209
100pF 100V
POST_VOL_R
+VCC
OC+R
OC-R
C224
100uF 50V
GND
GND
R201
750R
GND
C221
100nF 100V
GND
GND
FB_R
FB_R
T215B
IMX1
T215A
IMX1
T214A
IMT1A
T214B
IMT1A
T213A
IMT1A
T213B
IMT1A
R252 39k
C226
12pF
D204
BAS19
-VCC
C225
100uF 50V
GND
R265
1k
T218
2SC3421-Y
R238
1k
RV202
100R
R239
18R
R267
845R
CCS
T227
BC860C
R268
10k
D206
1SR154-400
D207
1SR154-400
C230
1nF
R273
22k
C231
1nF
R274
22k
D208
1SR154-400
D209
1SR154-400
R279
100k
R280
100k
SK205
OC+L
OC-L
SK206
OC+R
OC-R
T200B
IMT1A
T200A
IMT1A
T229B
IMT1A
T229A
IMT1A
D205
BZX84-C12
D212
BZX84-C12
R247
27k
R237
27k
+42V
-42V
+42V
-42V
C200
100nF
C204
100nF
C205
100nF
C206
100nF
GND
GND
R219
0R1 7W
R245
0R1 7W
SK201
SK202
SK204
SK203
3
2
1
IC200A
TL072
3
2
1
IC201A
TL072
5
6
7
IC200B
TL072
5
6
7
IC201B
TL072
R224
220R
R282
220R
R225
10k
R226
68k
R283
68k
R284
10k
GND
GND
D216
BZX84-C5V1
D217
BZX84-C5V1
D221
BZX84-C5V1
D222
BZX84-C5V1
FB_L
FB_R
-15V
-15V
+15V
+15V
GND
GND
R231
10k
R251
1k
R250
220R
R286
10k
R287
220R
R288
1k
R248
100k
R271
100k
R289
100k
R290
100k
R291
4k7
R292
1k
R293
1k
R272
4k7
R275
1k
R257
1k
T230
BC860C
T235
BC860C
T226
BC850C
T225
BC850C
D218
BAS19
D224
BAS19
T-C-ERROR
T-C-ERROR
VDD
VDD
C240
100nF
C241
100nF
C242
100nF
C243
100nF
C260
100nF
C261
100nF
D230
BZX84-C9V1
D215
BZX84-C9V1
D226
BZX84-C9V1
D225
BZX84-C9V1
RV203
100k
RV204
100k
+15V
+15V
-15V
-15V
GND
-15V
+15V
GND
C272
100nF
C273
100nF
-15V
+15V
C280
100U 25V
C281
100U 25V
R260
8k2
R261
8k2
C201
150pF
C208
150pF
C270
100nF
C271
100nF
D213
BAV99 DNF
R296
DNF
D219
BAV99 DNF
R297
DNF
R298
22k
R299
22k
C274
1uF
C275
1uF
GND
GND
R222
4M7
R281
4M7
R294
1M
R295
1M
R253
10k
R254
10k
R262
DNF
R263
DNF
R258
3R9
R259
3R9
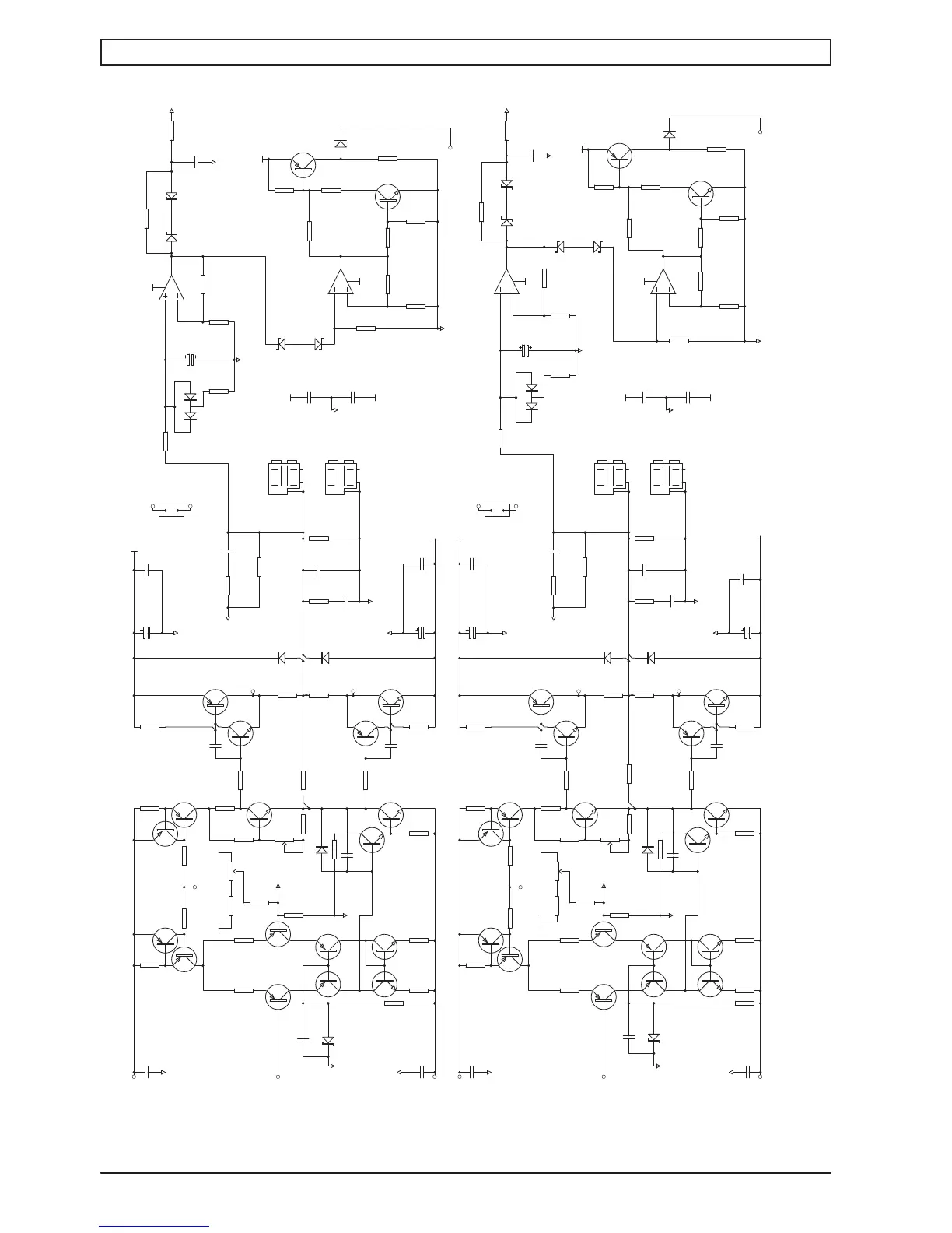
Power amplifier and DC servo
Main PCB schematic diagram
Cyrus 6 DAC, Cyrus 8 DAC amplifier service manual Issue 1© Cyrus Audio Ltd Jun 2014
41

Other manuals for Cyrus 6 DAC

Related product manuals