EasyManua.ls Logo

Cyrus CD T - Page 29

Cyrus CD T
31 pages
Print Icon
To Next Page IconTo Next Page
To Next Page IconTo Next Page
To Previous Page IconTo Previous Page
To Previous Page IconTo Previous Page
Loading...
AC_LIVE
AC_NEUTRAL
D501
DF04S
1 4
2 3
L501
B82731M2132A030
EN/UV
1
BP/M
2
D
4
S
5
S
6
S
7
S
8
IC501
TNY377PN
D502
P6KE200A
D503
1N4935
C509
1uF/50V
R501
3.9M
D506
SS35
C505
1200uF/16V
EEUFM1C122LB
L503
4.7uH
C507
220uF/16V
D505
SSC54
C504
L502
4.7uH
C506
100uF/25V
+5VCC
10V
D504
DA3X108K0L
C508
1uF/50V
EEUFC1H1R0
12
3 4
IC502
SFH6206-2
R503
1k
RECTIFIER EMI FILTER INPUT CAPACIT OR CLAMP EN/UV
CAUTION
HIGH VOLTAGE
PARTS
R502
22k
BIAS
DGND
DGND
C503
100p Y1 CAP
S
R504
39R
R505
120R
C510
100n 630V
R506
120R
C511
100n
C512
100n
C513
560p
C514
82p
R511
130R
R512
18R
EEEFPC221XAP
7440530047
7440530047
C516
MKP1840-M 10n 1kV
C501
10uF/450V
C502
22uF/400V
Panasonic EE Panasonic EE
EEUEE2W100
EEUEE2G220
61
TX501A
TRANS_094931
4 3
TX501B
TRANS_094931
914
TX501C
TRANS_094931
712
TX501D
TRANS_094931
DGND
D507
TL432
R507
560R
R508
10k
R509
10k
DGND
C517
100n
330uF 25V
EEUFC1E331
EEEFK1E101XP
DE1E3KX101K
REPLACE WITH APPROVED PART
SAFETY CRITICAL COMPONENT
!
!
Q803
MOUNTHOLE1
Q801
MOUNTHOLE1
Q802
MOUNTHOLE1
C819
22n
DGND
C818
22n
DGND
R811
330R
I/P O/P
G
VR802
LM1 117MP-3.3
DGND
+5VCC
C828
22n
C829
22n
C830
22uF/16V
3v3_uPROC
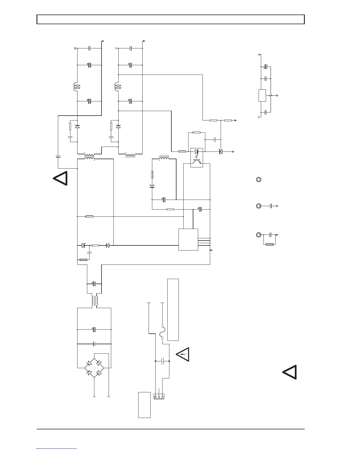
Power supply
CD t service manual Issue 1© Cyrus Audio Ltd Jun 2014
Main PCB schematic diagram
26
was 2.2n Y1 CAP
DE1E3KX222K
(
(
FS801
FROM
MAINS
1
2
3
CON803
CONHEADER3
AC_LIVE
AC_NEUTRAL
Fuse Rating 230Vac T1.0AL
C820
100n X CAP

Related product manuals