EasyManua.ls Logo

Daikin FTXP-M9 - Rxj20-35 M(9); Rxj50 M

Daikin FTXP-M9
132 pages
Print Icon
To Next Page IconTo Next Page
To Next Page IconTo Next Page
To Previous Page IconTo Previous Page
To Previous Page IconTo Previous Page
Loading...
ESIE16-02K | Part 5. Appendix 5.2. Wiring diagram
RA R32 Split & multi split M-Series
31/05/21 | Version 1.1 Page 107
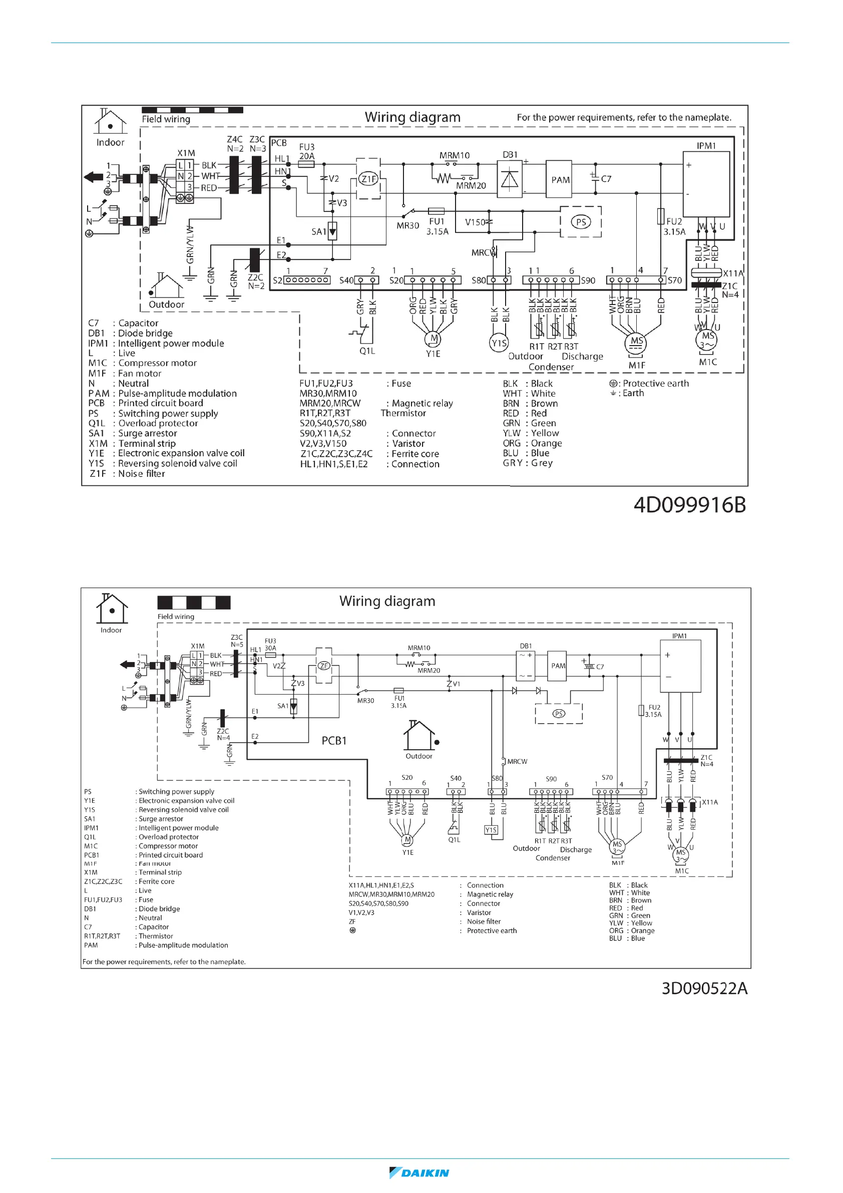
5.2.2.5. RXJ20-35M(9)
Figure 5-17: Wiring diagram - outdoor unit RXJ20-35M(9)
5.2.2.6. RXJ50M
Figure 5-18: Wiring diagram - outdoor unit RXJ50M

Table of Contents

Related product manuals