EasyManua.ls Logo

Daikin FTXP-M9 - 4 Mxm68 M, 4 Mxm68 N; 5 Mxm-M, 5 Mxm-N

Daikin FTXP-M9
132 pages
Print Icon
To Next Page IconTo Next Page
To Next Page IconTo Next Page
To Previous Page IconTo Previous Page
To Previous Page IconTo Previous Page
Loading...
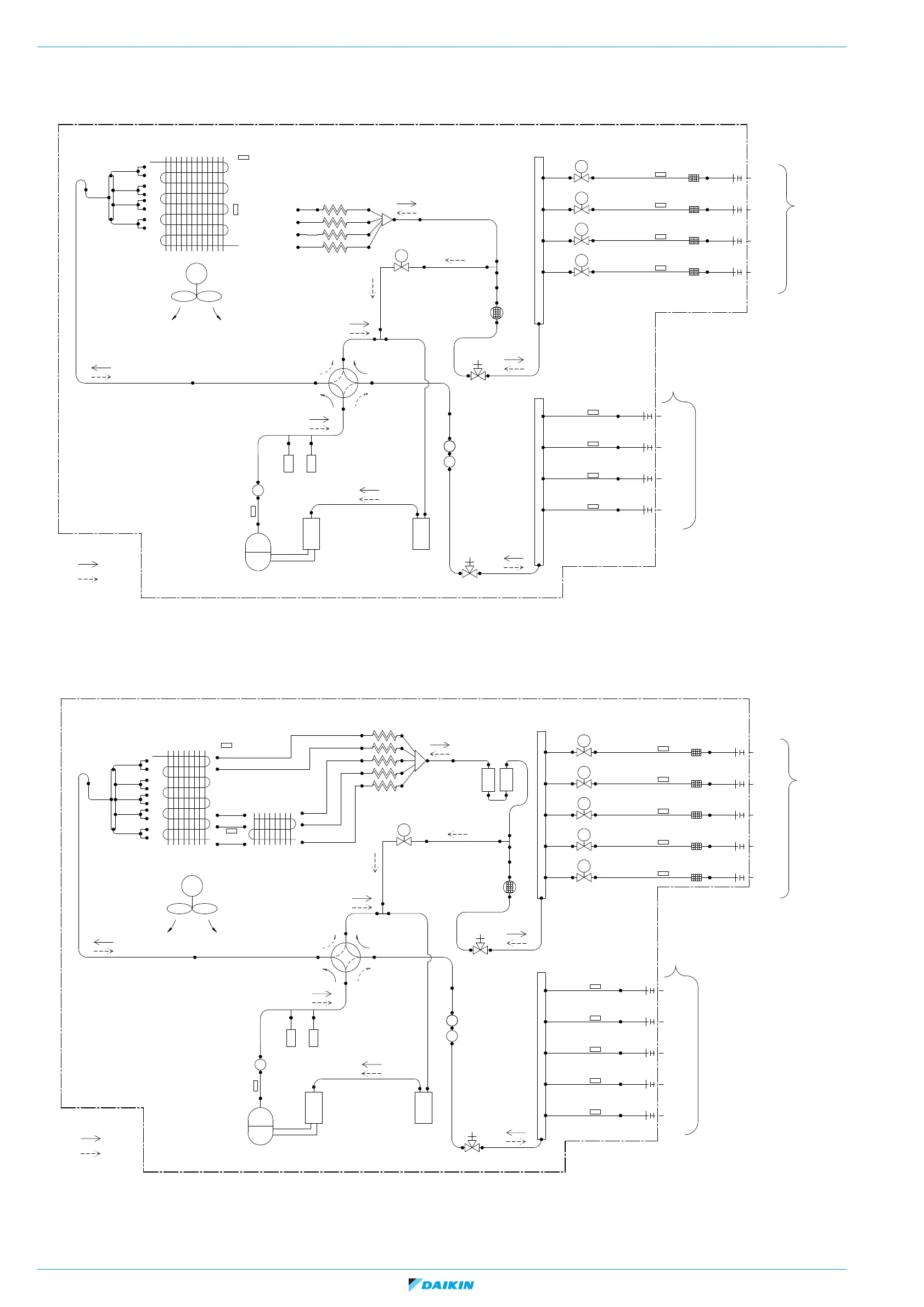
ESIE16-02K | Part 5. Appendix 5.3. Piping diagram
RA R32 Split & multi split M-Series
Page 120 31/05/21 | Version 1.1
5.3.2.3. 4MXM68M, 4MXM68N
Figure 5-44: Piping diagram - outdoor unit 4MXM68M, 4MXM68N
5.3.2.4. 5MXM-M, 5MXM-N
Figure 5-45: Piping diagram - outdoor unit 5MXM-M, 5MXM-N
7.9CuT
7.9CuT
7.9CuT
7.9CuT
12.7CuT
M
12.7CuT
A
B
C
(9.5CuT)
(9.5CuT)
(12.7CuT)
12.7CuT
12.7CuT
12.7CuT
Field piping
Thermistor (gas)
Refnet header
12.7CuT
Gas stop valve
15.9CuT
15.9CuT
Muer
Muer
15.9CuT
15.9CuT
Accumulator
Compressor
9.5CuT
Muer
9.5CuT
12.7CuT
4-way valve
Heat exchanger
Propeller fan
Fan motor
7.9CuT
7.9CuT
7.9CuT
MV
MV
MV
A
B
C
Electronic expansion valve
6.4CuT
6.4CuT
6.4CuT
Filter
Room
Room
Room
Field piping
Liquid
Gas
A
B
C
(6.4CuT)
(6.4CuT)
(6.4CuT)
Room
Room
Room
9.5CuT
Liquid stop valve
9.5CuT
9.5CuT
9.5CuT
7.9CuT
Muer with lter
Capillary tube
Distributor
Refrigerant ow
Refnet header
Accumulator
Discharge pipe thermistor
Thermistor (liquid)
Heating
Cooling
Refnet header
S1PH
S2PH
High pressure switch
Manual reset
Automatic reset
SV
Solenoid valve
9.5CuT
9.5CuT
6.4CuT
12.7CuT
7.9CuT
MV
D
6.4CuT
Room
D
(6.4CuT)
D
(12.7CuT)
12.7CuT
Room
Heat exchanger thermistor
Outdoor air temperature thermistor
15.9CuT
7.9CuT
7.9CuT
7.9CuT
7.9CuT
12.7CuT
M
12.7CuT
A
B
C
(9.5CuT)
(9.5CuT)
(12.7CuT)
12.7CuT
12.7CuT
12.7CuT
Field piping
Thermistor (gas)
Refnet header
12.7CuT
Gas stop valve
15.9CuT
15.9CuT
Muer
Muer
15.9CuT
15.9CuT
Accumulator
Compressor
9.5CuT
Muer
9.5CuT
12.7CuT
4-way valve
Heat exchanger
Propeller fan
Fan motor
7.9CuT
7.9CuT
7.9CuT
MV
MV
MV
A
B
C
Electronic expansion valve
6.4CuT
6.4CuT
6.4CuT
Filter
Room
Room
Room
Field piping
Liquid
Gas
A
B
C
(6.4CuT)
(6.4CuT)
(6.4CuT)
Room
Room
Room
9.5CuT
Liquid stop valve
9.5CuT
9.5CuT
9.5CuT
Muer with lter
Capillary tube
Distributor
Refrigerant ow
Refnet header
Accumulator
Discharge pipe thermistor
Thermistor (liquid)
Heating
Cooling
Refnet header
S1PH
S2PH
High pressure switch
Manual reset
Automatic reset
SV
Solenoid valve
9.5CuT
9.5CuT
6.4CuT
12.7CuT
7.9CuT
MV
D
6.4CuT
Room
D
(6.4CuT)
D
(15.9CuT)
12.7CuT
Room
7.9CuT
7.9CuT
7.9CuT
7.9CuT
7.9CuT
7.9CuT
7.9CuT
7.9CuT
7.9CuT
Liquid receiver
Liquid receiver
9.5CuT
9.5CuT
Heat exchanger
7.9CuT
MV
E
6.4CuT
Room
E
(6.4CuT)
E
(15.9CuT)
12.7CuT
Room
Outdoor air temperature thermistor
Heat exchanger thermistor
15.9CuT

Table of Contents

Related product manuals