EasyManua.ls Logo

Daikin RXG20L2V1B - Page 124

Daikin RXG20L2V1B
128 pages
Print Icon
To Next Page IconTo Next Page
To Next Page IconTo Next Page
To Previous Page IconTo Previous Page
To Previous Page IconTo Previous Page
Loading...
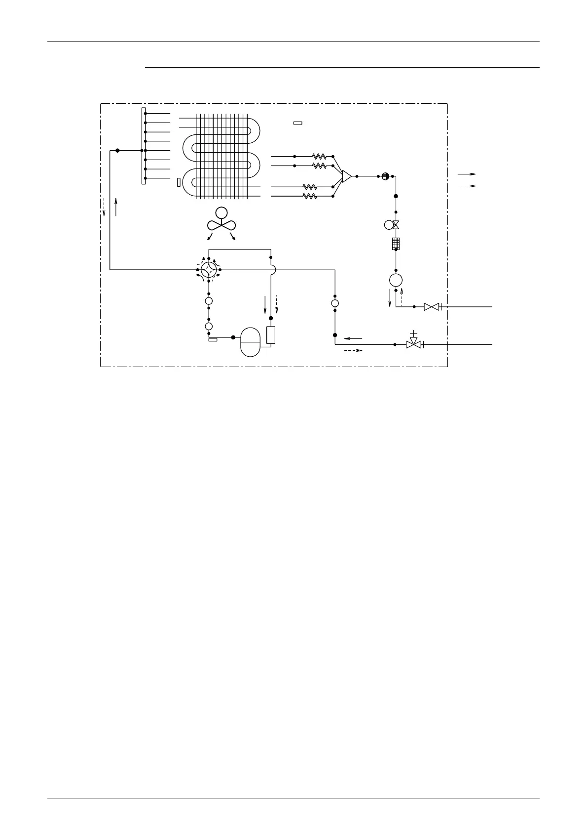
Piping Diagrams SiBE041401E
113 Appendix
RXG50L2V1B
OUTDOOR UNIT
HEAT EXCHANGER
7.9 CuT
7.9 CuT
7.9 CuT
7.9 CuT
7.9 CuT
12.7 CuT
CAPILLARY TUBE 1
4.0 CuT7.9 CuT
7.9 CuT
4.0 CuT7.9 CuT
7.9 CuT
REFRIGERANT FLOW
6.4 CuT
CAPILLARY TUBE 2
7.9 CuT
CAPILLARY TUBE 3
4.0 CuT
COOLING
HEATING
6.4 CuT
4.0 CuT
CAPILLARY TUBE 4
6.4 CuT
M
PROPELLER FAN
EV
FILTER
12.7 CuT
6.4 CuT
9.5 CuT12.7 CuT
RECEIVER
7.9 CuT
12.7 CuT
MUFFLER
MUFFLER
6.4 CuT
7.9 CuT
9.5 CuT
MUFFLER
7.9 CuT
12.7 CuT
COMPRESSOR
HEAT
EXCHANGER
THERMISTOR
DISCHARGE PIPE
THERMISTOR
FOUR WAY
VALVE
ON : HEATING
OUTDOOR TEMPERATURE
THERMISTOR
MUFFLER
WITH
FILTER
ELECTRONIC
EXPANSION
VALVE
LIQUID
STOP VALVE
GAS STOP VALVE
WITH SERVICE PORT
FIELD PIPING
(
6.4 CuT
)
FIELD PIPING
(
12.7 CuT
)
3D080605C

Table of Contents

Other manuals for Daikin RXG20L2V1B

Related product manuals