EasyManua.ls Logo

DCS BGA48-BQAR - Wiring Diagram: BGA48-BQR Models

DCS BGA48-BQAR
39 pages
Print Icon
To Next Page IconTo Next Page
To Next Page IconTo Next Page
To Previous Page IconTo Previous Page
To Previous Page IconTo Previous Page
Loading...
34
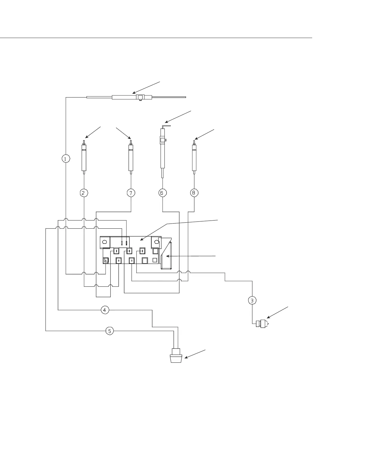
I/R Burner Electrode
Burner Electrodes
Burner Electrode
Smoker Burner Electrode
IgnitionModule
6 Output
Ignition Switch
Side
Burner
Electrode
9 Volt Battery
Wiring Diagram
P/N # 32828
WIRING DIAGRAMBGA48-BQR MODELS
#16281-02
#16281-06
#16441-02
#16281-04
#18351
#18354
#16439-01
#18353
#16440-03

Related product manuals