EasyManua.ls Logo

Delta ASD-A2-0721 Series - Page 91

Delta ASD-A2-0721 Series
721 pages
Print Icon
To Next Page IconTo Next Page
To Next Page IconTo Next Page
To Previous Page IconTo Previous Page
To Previous Page IconTo Previous Page
Loading...
Chapter 3 Wiring ASDA-A2
3-44 Revision February, 2017
Caution: Do not apply to dual power or it may damage the servo drive.
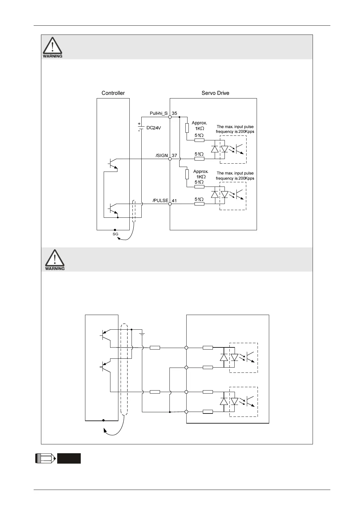
C3-3: The source of pulse input is open-collector NPN equipment and applies the external
power.
Caution: Do not apply to dual power or it may damage the servo drive.
C3-4: The source of pulse input is open-collector PNP equipment and applies the external
power.
SG
/SIGN
PULSE
Servo DriveController
/ PULSE
SIGN
24V
+
-
1KΩ*
1KΩ*
37
51Ω
51Ω
The max. input pulse
frequency is 200Kpps
51Ω
51Ω
The max. input pulse
frequency is 200Kpps
41
43
36
NOTE
Resistor of 1K(1w) has to be connected.

Table of Contents

Other manuals for Delta ASD-A2-0721 Series

Related product manuals