EasyManua.ls Logo

Denso RC5 - Page 163

Denso RC5
176 pages
Print Icon
To Next Page IconTo Next Page
To Next Page IconTo Next Page
To Previous Page IconTo Previous Page
To Previous Page IconTo Previous Page
Loading...
143
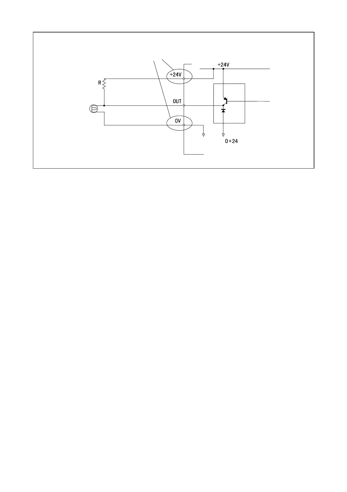
Lamp
Transistor array
Controller
Supplied from the II/O power connecto
r
when the internal power source is used
Example of Circuit with Lamp (PNP type)

Table of Contents

Related product manuals