EasyManua.ls Logo

DSE 521 - Typical Wiring Diagram

Default Icon
19 pages
Print Icon
To Next Page IconTo Next Page
To Next Page IconTo Next Page
To Previous Page IconTo Previous Page
To Previous Page IconTo Previous Page
Loading...
DSE Model 521 Remote Start Engine Management System - Operators Manual
DSE 521 ISSUE 4 4/4/02 MR
16
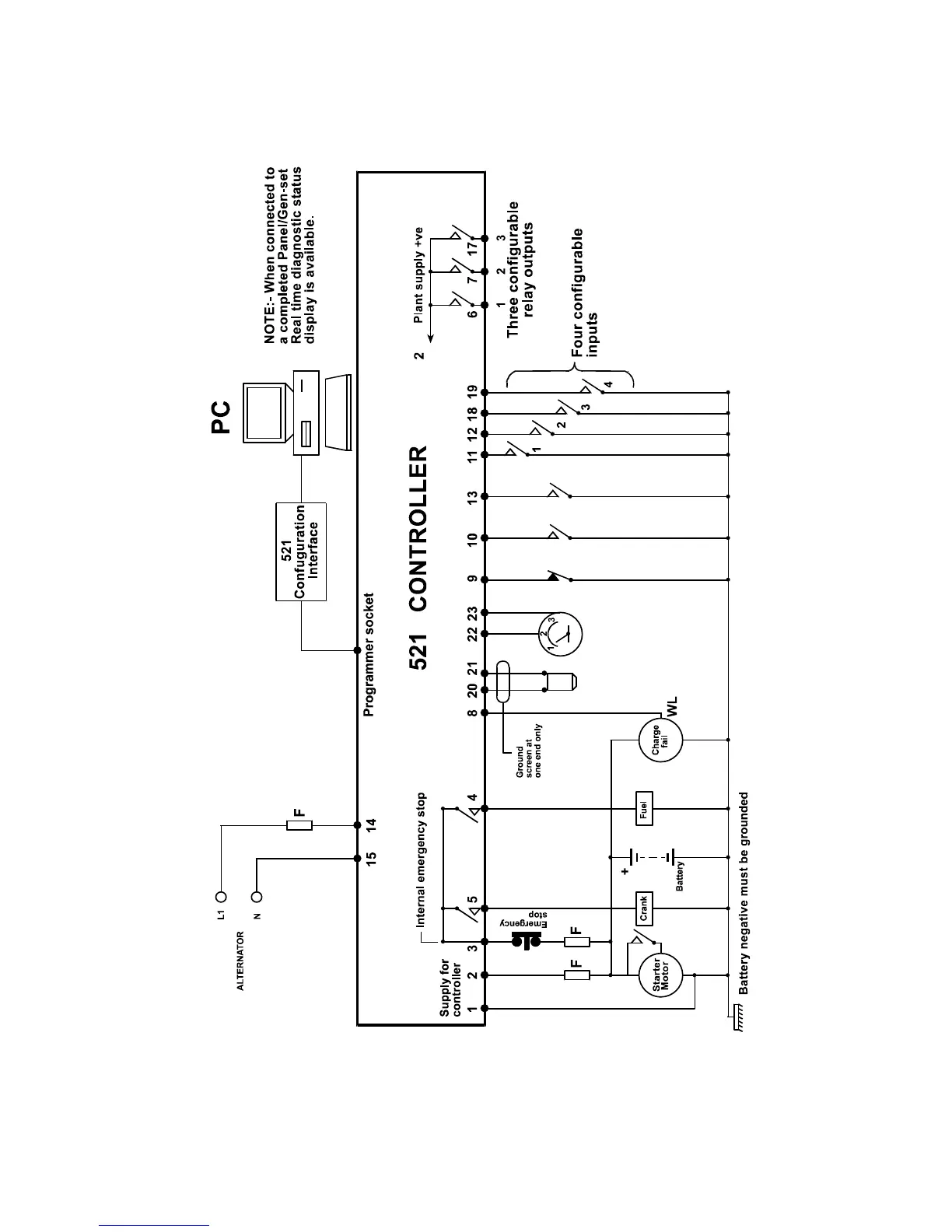
8. TYPICAL WIRING DIAGRAM
Remote start
Engine Temp. Switch
Oil Pressure Switch
Tachometer Output
Magnetic Pickup

Related product manuals