EasyManua.ls Logo

Dunkirk DCBF-100 - Page 117

Dunkirk DCBF-100
138 pages
Print Icon
To Next Page IconTo Next Page
To Next Page IconTo Next Page
To Previous Page IconTo Previous Page
To Previous Page IconTo Previous Page
Loading...
34
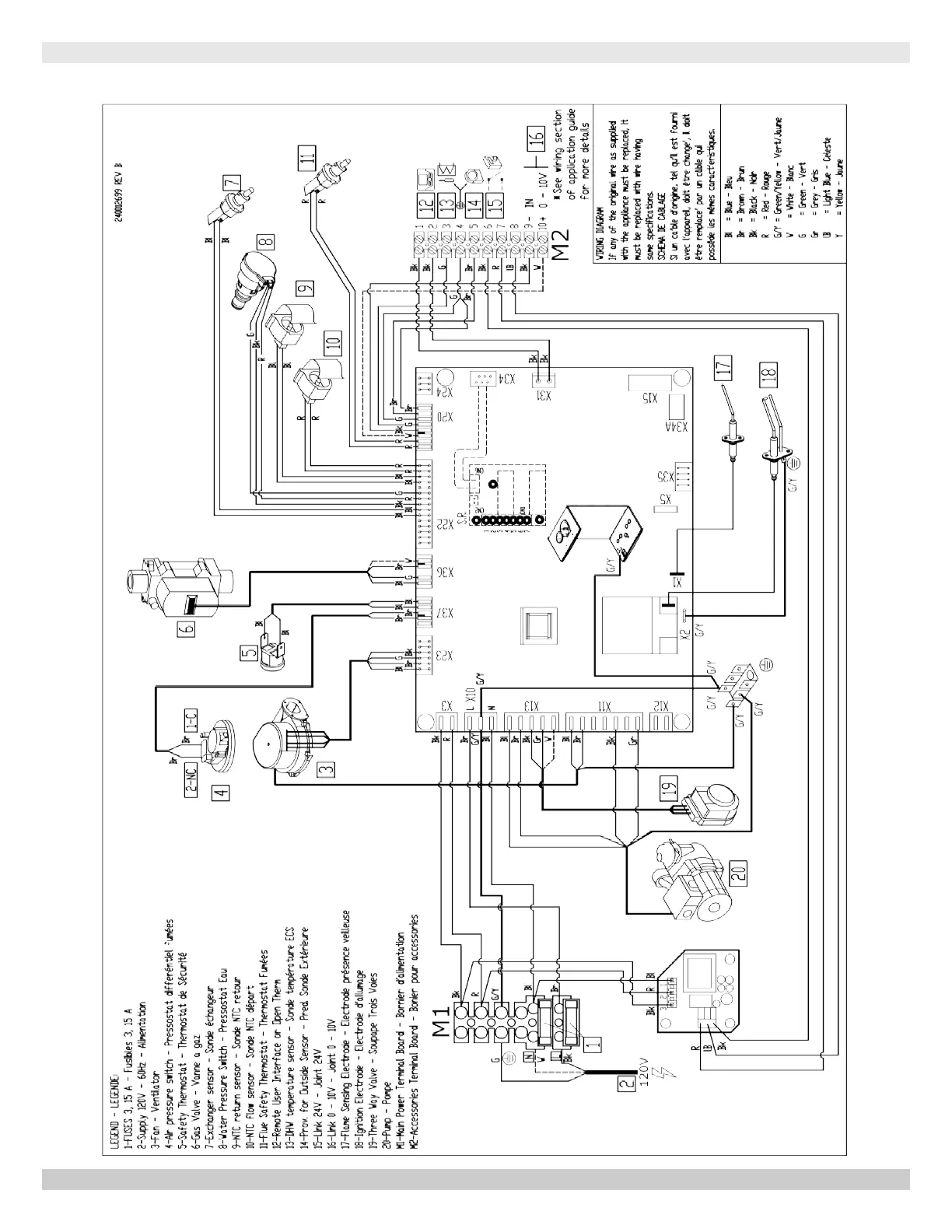
MODEL 125 - Heat Only
125 - HEAT ONLY WIRING DIAGRAM
PN 240012875 REV. B [07/01/2021]

Table of Contents

Related product manuals