EasyManua.ls Logo

Dunkirk DCBF-100 - Heat Only Wiring Diagram

Dunkirk DCBF-100
138 pages
Print Icon
To Next Page IconTo Next Page
To Next Page IconTo Next Page
To Previous Page IconTo Previous Page
To Previous Page IconTo Previous Page
Loading...
35
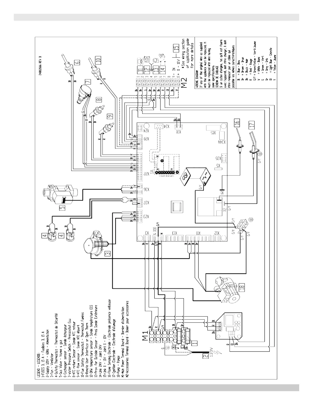
MODEL 165 - Heat Only
165 - HEAT ONLY WIRING DIAGRAM
PN 240012875 REV. B [07/01/2021]

Table of Contents

Related product manuals