EasyManua.ls Logo

Dunkirk DCBF-100 - Page 75

Dunkirk DCBF-100
138 pages
Print Icon
To Next Page IconTo Next Page
To Next Page IconTo Next Page
To Previous Page IconTo Previous Page
To Previous Page IconTo Previous Page
Loading...
71
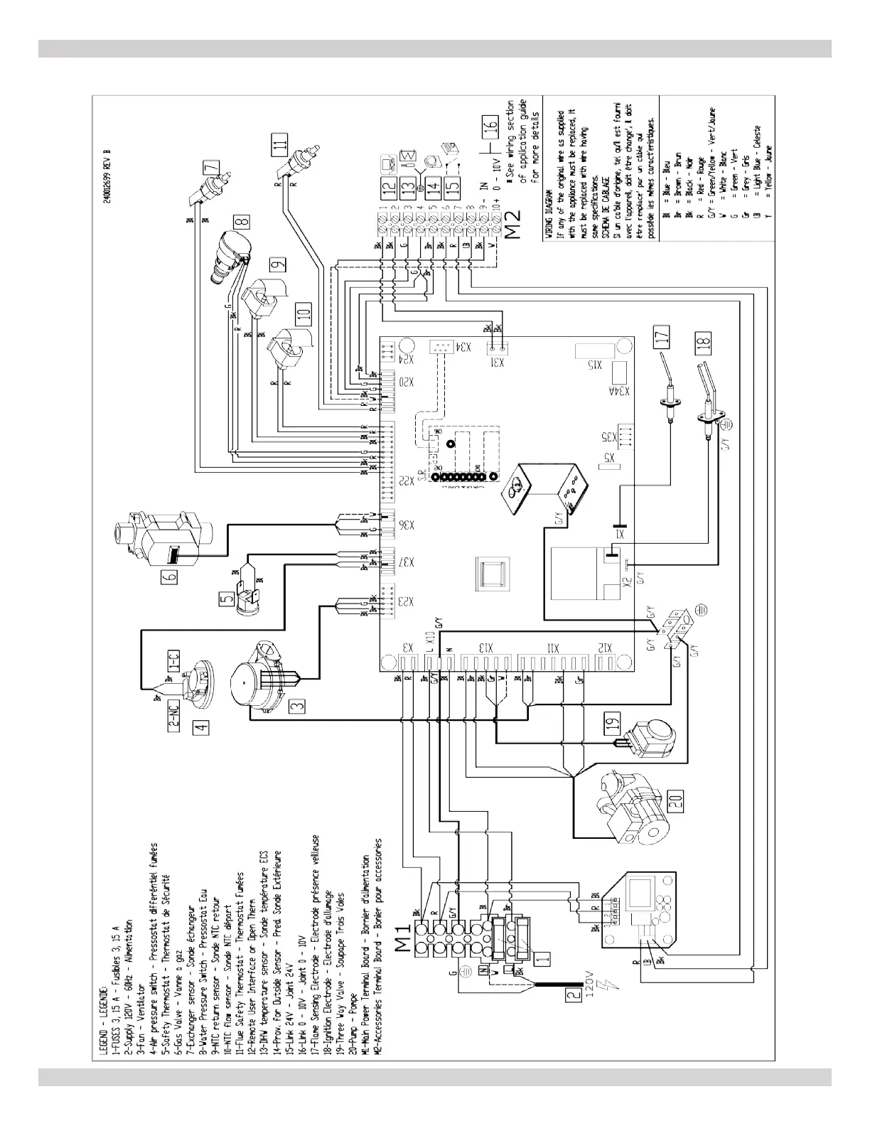
A-2 MODEL 125 - Heat Only
APPENDIX A - WIRING DIAGRAMS
240013375 REV A, [07/01/2021]

Table of Contents

Related product manuals