EasyManua.ls Logo

Dynalco SST-2400A - Page 16

Default Icon
33 pages
Print Icon
To Next Page IconTo Next Page
To Next Page IconTo Next Page
To Previous Page IconTo Previous Page
To Previous Page IconTo Previous Page
Loading...
t
Confirm the meter is properly connected to the SST-2000A/H.
t
Use a frequency generator (e.g. F-16) to apply full-scale frequency
to terminal 5 (HI) & 6 (COM) on the SST-2000A/H. Maximum
signal input is 50 Vrms for a standard unit.
t
Adjust the METER CALIBRATE potentiometer on the
SST-2000A/H for the appropriate full-scale reading on each
DPM-105.
t
Use a DPM-105 data sheet, if necessary, to calibrate the
DPM-105 meters.
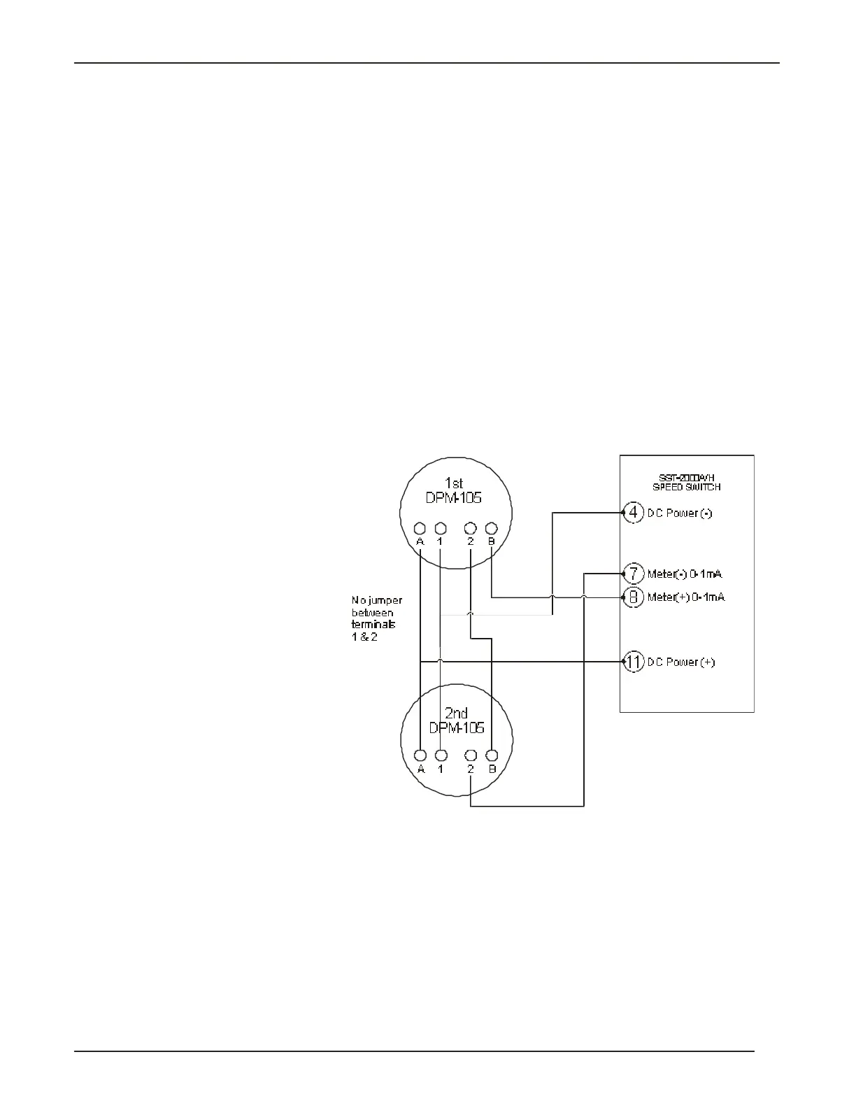
Connecting more than one DPM-105
1 Remove the jumper across terminals 1 and 2 on each DPM-105.
2 Connect the meters as shown in Fig. 3-4.
3 Calibrate the SST-2000A/H.
t
Confirm the meter is properly connected to the SST-2000A/H.
t
Apply full-scale frequency to terminal5 (HI) & 6 (COM) on the
SST-2000A/H. Maximum signal input is 50 Vrms for a standard
unit.
t
Adjust the ME TER CAL I BRATE po ten ti om e ter on the
SST-2000A/H for the ap pro pri ate full -scale read ing on each
DPM-105.
t
Use a DPM-105 data sheet, if necessary, to calibrate the
DPM-105 meters.
15
Powering External Devices
Fig. 3-4 Connecting
more than one DPM-105
to the SST-2000A/H.

Related product manuals