EasyManua.ls Logo

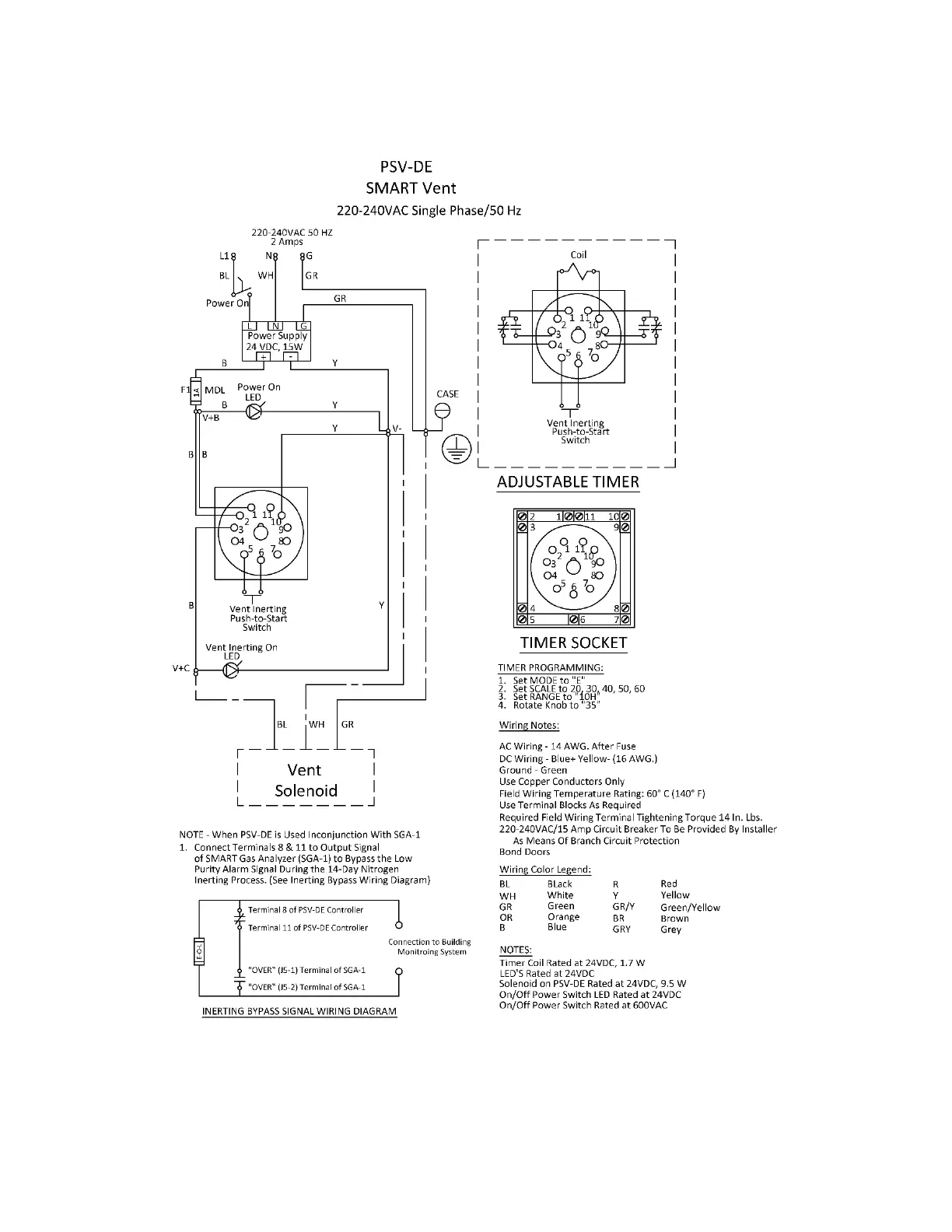
ECS Electronics AdvancedIQ AG-6500 - PSV-DE SMART Vent Wiring Diagram

ECS Electronics AdvancedIQ AG-6500
86 pages
Print Icon
To Next Page IconTo Next Page
To Next Page IconTo Next Page
To Previous Page IconTo Previous Page
To Previous Page IconTo Previous Page
Loading...
78
Rev. 1.0