EasyManua.ls Logo

EOGB BTL 0 - Electric Connections

Default Icon
18 pages
Print Icon
To Next Page IconTo Next Page
To Next Page IconTo Next Page
To Previous Page IconTo Previous Page
To Previous Page IconTo Previous Page
Loading...
ONE STAGE LIGHT OIL BURNERS
16 / ...
000608....._2006/09
N° BT 2125/2
Rev. 17/07/96
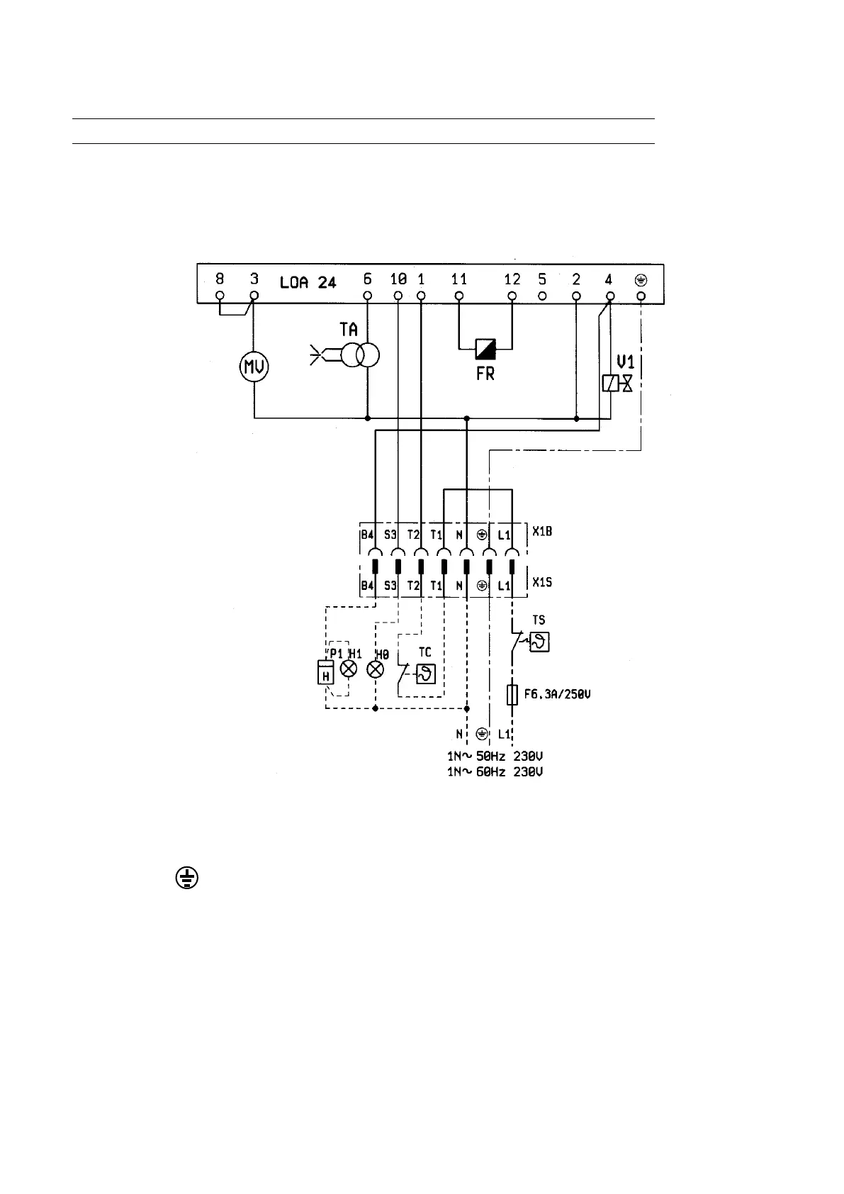
H0 -BLOCK LAMP
H1 -OPERATION LIGHT
FR -PHOTO RESISTANCE
TA -IGNITION TRASFORMER
TS -SAFETY THERMOSTAT
TC -BOILER THERMOSTAT
LOA .. -CONTROL BOX
V1 -ELECTROVALVE
MV -FAN MOTOR
P1 -HOUR METER
L1 - FASE/PHASE/PHASE
PHASE/FASE
- TERRA/GROUND/TERRE
ERDE/TIERRA
N - NEUTRO/NEUTRAL/NEUTRE
NULLEITER/NEUTRO
The electrical lines should be at an adeguate distance from hot parts.It is advisable to make all the connections
with exible elecric wire. Conductor’s minimun section 1,5 mm
2
.
ELECTRIC CONNECTIONS

Related product manuals