EasyManua.ls Logo

ETQ Liquid Propane - Page 27

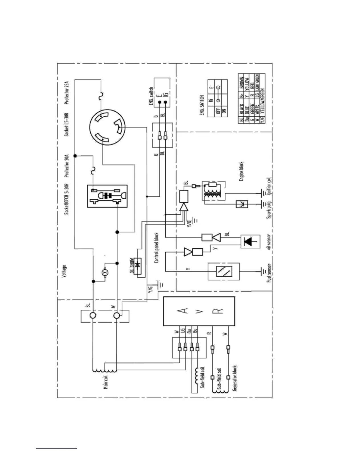
ETQ Liquid Propane
33 pages
Print Icon
To Next Page IconTo Next Page
To Next Page IconTo Next Page
To Previous Page IconTo Previous Page
To Previous Page IconTo Previous Page
Loading...
27
Diagramme de câblage

Related product manuals