EasyManua.ls Logo

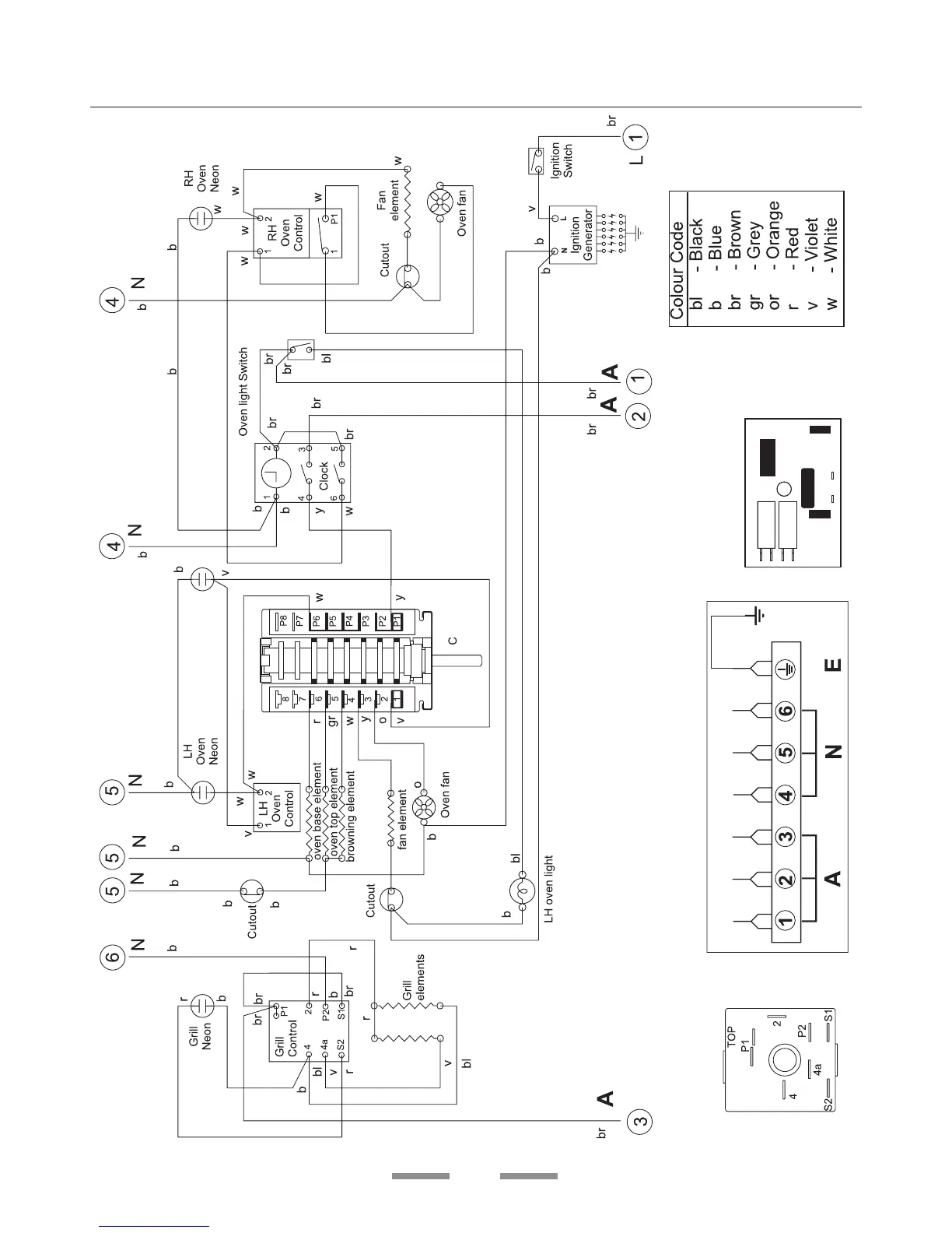
Falcon Elan - Circuit Diagram; Electrical Circuit Schematics Explained

Falcon Elan
40 pages
Print Icon
To Next Page IconTo Next Page
To Next Page IconTo Next Page
To Previous Page IconTo Previous Page
To Previous Page IconTo Previous Page
Loading...

Australia
Circuit Diagram

Related product manuals