EasyManua.ls Logo

Fike CEREX - Intrinsically Safe Connection to EPC; Single Wire Diagram (Schematic); Wiring Diagram; Intrinsic Safety Calculation

Fike CEREX
20 pages
Print Icon
To Next Page IconTo Next Page
To Next Page IconTo Next Page
To Previous Page IconTo Previous Page
To Previous Page IconTo Previous Page
Loading...
Doc. P/N 8.8517.00.6
Rev. December, 2019
PAGE / 11
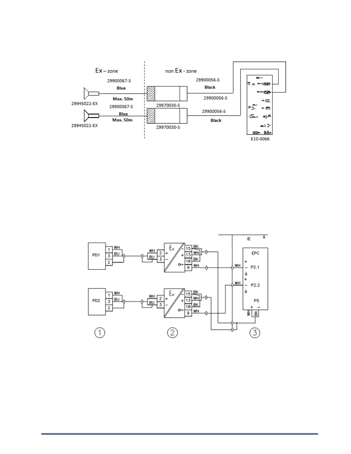
2.2. Intrinsically Safe Connection to EPC
2.2.1. Single Wire Diagram (Schematic)
Notes:
To ensure a solid functionality the cable length between detector and barrier may not exceed 50m.
Intrinsic safe transducer barrier + black cable + EPC placed outside Ex-zone.
Switch off EPC before connecting barrier and/or detector.
Intrinsic safe transducer barrier may only be placed outside Ex-zone, as close as possible to the EPC
controller.
2.2.2. Wiring Diagram
1) Intrinsic safe transducer barrier PN: 29970030-S: one barrier for each detector.
2) EPC controller PN: E10-0066. Use RE2Y(ST)Y (black 1x2x0.75mm²) cable for connection to Intrinsic safe transducer
barrier.
2.2.3. Intrinsic Safety Calculation
The worked out example below, for 50 m blue cable, shows the calculation method to verify compliance to intrinsic
safety requirements in accordance to EN50 020 and EN50 039.

Related product manuals