EasyManua.ls Logo

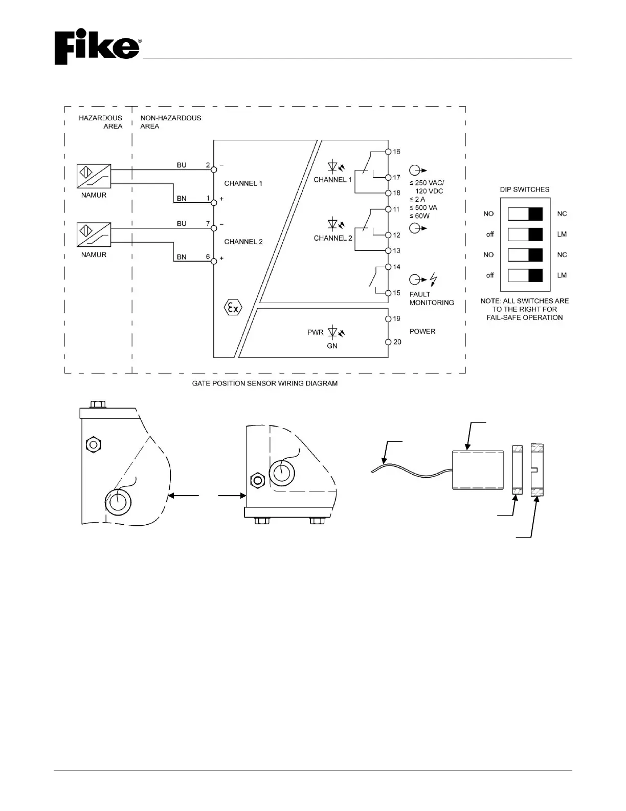
Fike EIV - Figure 5 - Gate Sensor Wiring Schematic

Fike EIV
22 pages
Print Icon
To Next Page IconTo Next Page
To Next Page IconTo Next Page
To Previous Page IconTo Previous Page
To Previous Page IconTo Previous Page
Loading...
EXPLOSION ISOLATION VALVE
INSTALLATION & OPERATION MANUAL
January, 2015 Document P/N: E06-017-1 (Rev 2) Page: 8
FIGURE 5 GATE SENSOR WIRING SCHEMATIC
GATE IN FULL
OPEN POSITION
GATE IN FULL
CLOSED POSITION
EIV
LOCKNUT
ADAPTER
SENSOR
CABLE