EasyManua.ls Logo

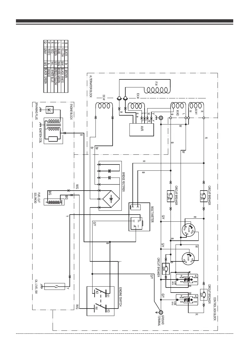
Firman P06701 - Wiring Diagram; Electrical Schematic

Firman P06701
72 pages
Print Icon
To Next Page IconTo Next Page
To Next Page IconTo Next Page
To Previous Page IconTo Previous Page
To Previous Page IconTo Previous Page
Loading...
Page 29
English Customer Service: 1-844-FIRMAN1
Wiring Diagram

Table of Contents

Related product manuals