EasyManua.ls Logo

Fluke 341A - Range Adjustment and; Calibration Verification Test

Fluke 341A
98 pages
Print Icon
To Next Page IconTo Next Page
To Next Page IconTo Next Page
To Previous Page IconTo Previous Page
To Previous Page IconTo Previous Page
Loading...
Set Model 343A and
332B voltage controls for zero
volts output.
341
A
343A
d.
Adjust the 332B controls for 10
volts output.
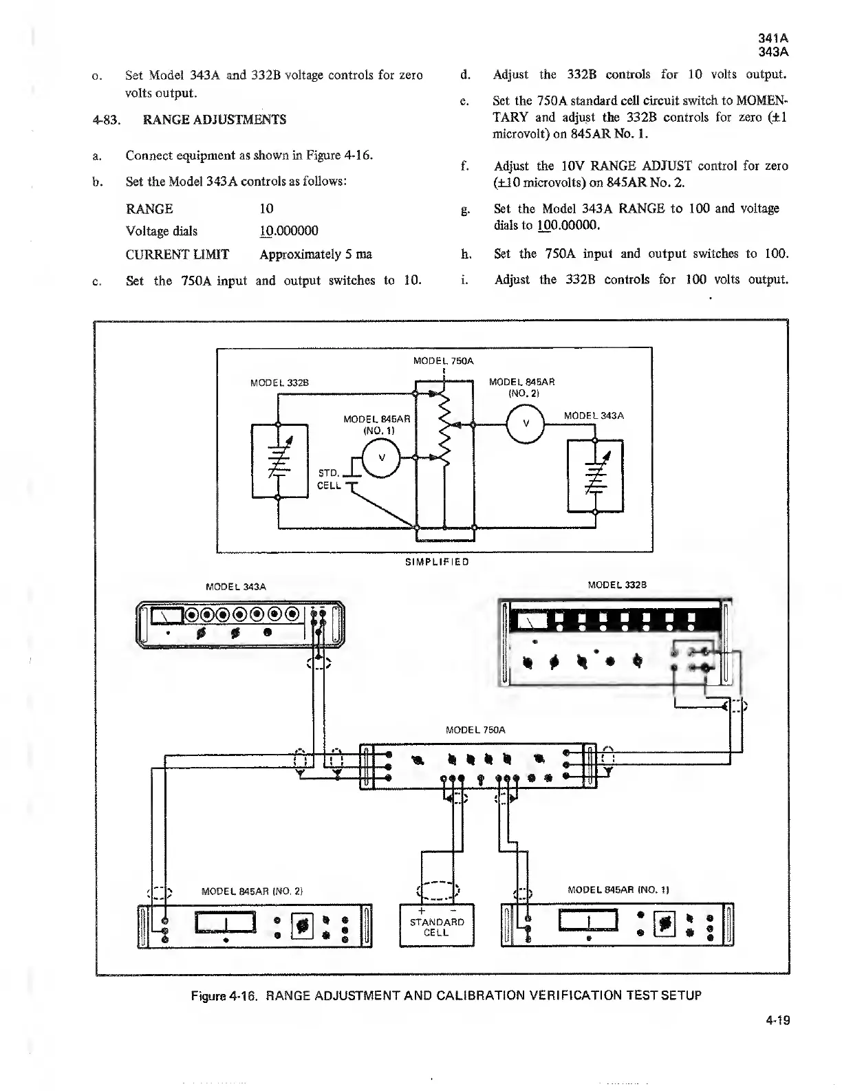
4-83. RANGE ADJUSTMENTS
a.
Connect equipment as
shown in Figure
4-16.
b.
Set
the
Model 343A controls as
follows:
RANGE 10
Voltage
dials
10.000000
CURRENT LIMIT
Approximately 5 ma
c.
Set the 750A input and
output switches to
10.
e. Set the 7
50A
standard cell circuit switch
to MOMEN-
TARY and
adjust
the 332B controls for zero
(±1
microvolt) on 845AR No.
1
.
f. Adjust the 10V RANGE ADJUST control
for zero
(±10
microvolts) on 845AR No. 2.
g.
Set the Model 343A RANGE to 100 and
voltage
dials to
100.00000.
h.
Set the 750A input and output switches to 100.
i.
Adjust the 332B controls for 100
volts
output.
Figure 4-16. RANGE
ADJUSTMENT AND CALIBRATION
VERIFICATION
TEST SETUP
4-19

Related product manuals