EasyManua.ls Logo

FUNAI LT6-M32BB - Audio-2 Block Diagram

FUNAI LT6-M32BB
69 pages
Print Icon
To Next Page IconTo Next Page
To Next Page IconTo Next Page
To Previous Page IconTo Previous Page
To Previous Page IconTo Previous Page
Loading...
7-4
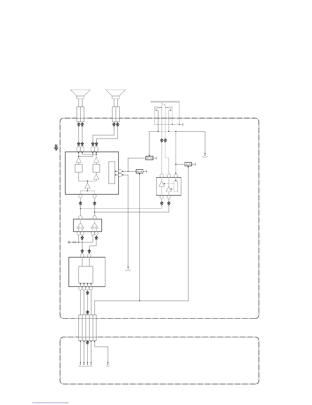
Audio-2 Block Diagram
A8CF0BLA2
P-ON-H2
48 50
IC801 (AUDIO POWER AMP)
2
51
8,9
18,19
44,45
34,35
MUTE/STANDBY
CONTROL
CN801
CLN801
SP801
SPEAKER
L-CH
CN802
SP(R)-1
CLN802
SP802
SPEAKER
R-CH
IC702
(AMP)
3
2
1
5
6
7
TO AUDIO-1
BLOCK DIAGRAM
JK303
HEADPHONE
JACK
AMP-CTRL
IC300
(AMP)
MUTE
5
3
7
1
2
-1
PWM
GEN.
PWM
GEN.
IC701
(AUDIO D/A CONVERTER)
D/A
CONVERTER
(L-CH)
(R-CH)
15
14
5
6
7
8
+9V
ACLK14 12
A DATA13 13
BCLK12 14
LRCLK11 15
CN101ACN3701
Q304
AMP-MUTE917
Q305
Q802
SP(R)+2
SP(L)-1
SP(L)+2
ACLK
BCLK
LRCLK
A DATA
TO
DIGITAL
SIGNAL
PROCESS
BLOCK
DIAGRAM
AMP-MUTE
DIGITAL MAIN CBA UNIT POWER SUPPLY CBA
AUDIO SIGNAL
TO SYSTEM
CONTROL
BLOCK
DIAGRAM
TO SYSTEM
CONTROL
BLOCK
DIAGRAM

Table of Contents

Related product manuals