EasyManua.ls Logo

FUNAI LT8-M40BB - Block Diagrams

FUNAI LT8-M40BB
70 pages
Print Icon
To Next Page IconTo Next Page
To Next Page IconTo Next Page
To Previous Page IconTo Previous Page
To Previous Page IconTo Previous Page
Loading...
9-1
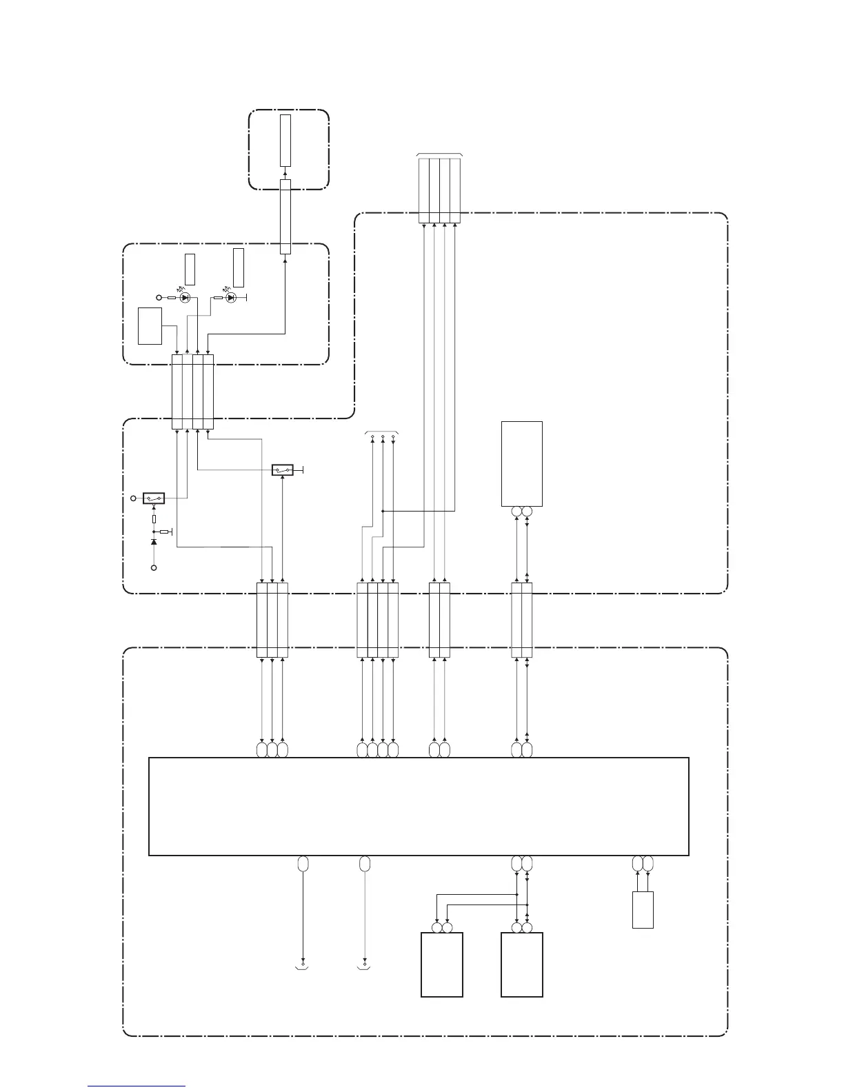
System Control Block Diagram
A03P3BLS
BLOCK DIAGRAMS
F24
IC3301
(MAIN MICRO CONTROLLER)
DIGITAL MAIN CBA UNIT
IR SENSOR CBA
POWER SUPPLY CBA
CL102B
CL103A
REMOTE
SENSOR
RS102
AL+3.3V
D104
POWER
STANDBY
D105
AL+3.3V
P-ON+9V
CN3703 CN403
XTALO
XTALI
X3101
54MHz
OSC
V26
V25
SCL
SDA
8
9
TU1 (TUNER UNIT)
TO
INVERTER
POWER
BLOCK
DIAGRAM
(CN1851)
TO
POWER SUPPLY
BLOCK DIAGRAM
PROTECT3
W23
PROTECT1 Y24
KEY-IN
AA25
BACKLIGHT-SW D23
LED1
B16
P-ON-H2
A12
REMOTE
AD11
P-ON-H1
PROTECT1
P-ON-H2
P-ON-H1
AC11
CN453
CN101
CN403
Q181
CN3703
D16
BACKLIGHT-ADJ
IC3101 (MEMORY)
SCL
SDA
AE4
AF3
6
5
IC3802
(AUDIO SELECTOR)
SCL
SDA
27
28
F25
TUNER-CLK
TUNER-DATA
CN403CN3703
CN402CN3701
OSCL0
OSDA0
23
23
SCL
22
22
SDA
5
5
PROTECT1
4
4
PROTECT3
2
2
BACKLIGHT-SW
1
1
BACKLIGHT-ADJ
KEY-IN111 11
P-ON-H111
REMOTE13 13
LED114 14
P-ON-H222
POWER-LED33
REMOTE55
STANDBY-LED22
KEY-IN111
2
PROTECT3
6
BACKLIGHT-SW
4
BACKLIGHT-ADJ
3
P-ON-H1
TO AUDIO
BLOCK
DIAGRAM
AUDIO-MUTE
AUDIO-MUTE
A15
TO VIDEO
BLOCK
DIAGRAM
SCART-OUT-SEL
SCART-OUT-SEL
E16
Q182
FUNCTION CBA
KEY-IN133
KEY SWITCH
CL103B
KEY-IN133

Related product manuals