EasyManua.ls Logo

Generac Power Systems 4451 & 4986

Generac Power Systems 4451 & 4986
90 pages
To Next Page IconTo Next Page
To Next Page IconTo Next Page
To Previous Page IconTo Previous Page
To Previous Page IconTo Previous Page
Loading...
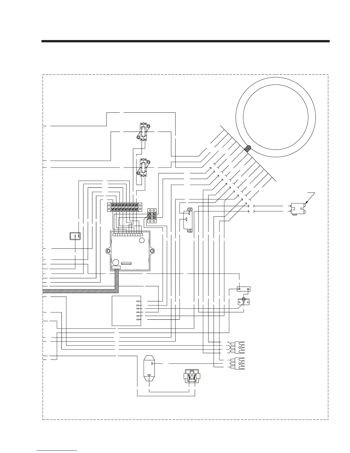
Section 8
ELECTRICAL DATA
Page 81
ACTUATOR
GOVERNOR
SC
BLACK
12V
BATTERY
SM
RED
SP2
SP1
IM2
FSS
LOP
D
D
IM1
STOP
RUN
(START)
0
IC
PIN #
12
11
10
8
9
7
6
SCR
5
4
3
0
2
1
F1
GND
SSR
ENGINE WIRING
30A
C.B.
22
C.B.
30A
0
22
22
G
0
0
TWISTLOK
120V/30A
WHITE
22
0
0
G
WHITE
TWISTLOK
120V/30A
20A
C.B.C.B.
20A
C.B.
30A
30A
C.B.
LOAD
LINE
WHITE
HOT
3
HOT
1
WHITE
0
5
4
2
HOT
3
1
HOT
DUPLEX
120V/20A
120/240V
30A TWISTLOK
WHITE
0
4
5
WHITE
2
WHITE
120V/20A
GFCI
X
Y
G
C.B.
60A
(50A/60A) OUTLET
120/240V
50A/
55A
55
14
0
0
15
15
0
229
14
167
86
0
0
15B
44
11
18
14
44A11A
44A11A
11 44
22
44
44
44
11
11
11
11
44
11
44
44B 44
11B 11
22
0
0
22
22
11B
011B
0
0
0
44
44
0
11A
00000
0 0 0 55
0
0
0
13
15
16
17
14
13
1417
15
86
167
0
15
18
0
15
15
0
0
15
15
0
44111144
11C11D44D 44C
44C11C11D44D
22
22
22
22
22
22
22
22
0
22
0
14
1413
9 10 12
5
1 2
6
4
8
18
15
0
0
14
86
15
16
0
15
13
167
0
18
15
86
17
14
13
13
16
13
17
0
0
0
-
+
OFF
ON
GREEN
WHITE
X
Y
30
85
87a
86
87
4
0
CLOSEST TO BEARING
STATOR
66
REGULATOR
VOLTAGE
12Vdc OUTLET
RESET BKR
10A AUTO
162
6
4
0
162
11S
22S
SCR - STARTER CONTACTOR RELAY
TB1, TB2 - TERMINAL BLOCK
SSR - START / STOP RELAY
SP2 - SPARK PLUG, CYL. 2
SP1 - SPARK PLUG, CYL. 1
SM - STARTER MOTOR
SC - STARTER CONTACTOR
R1 - 25 OHM, 25W RESISTOR
IM2 - IGNITION MODULE, CYL. 2
FSS - FUEL SHUT OFF SOLENOID
CB1 - 6AMP AUTO RESET BREAKER
LOP - LOW OIL PRESSURE
IM1 - IGNITION MODULE, CYL. 1
GND - GROUND BAR
F1 - 10A FUSE
D2 - 600V 12A DIODE
D - ENGINE SHUTDOWN DIODE
BA - BRUSH ASSEMBLY
LEGEND
RECTIFIER
CHARGE
BATTERY
CHARGE
BATTERY
RECTIFIER
D2
R1
22
ENGINE SHUTDOWN P.C.B.
ELECTRONIC GOVERNOR /
CONTROL
SWITCH
IDLE
ON/OFF
22S
55
11S 55A
TB2
TB1
BLK
CB1
BLK
RED
1
2
11
44
IDLE CONTROL
TRANSFORMERS
8
PIN #
12
10
11
9
BA
77A
5
7
6
66A
4
3
2
66
55
77
6
55A
22S
11S
22
77
4
0
77A
66A
77
66 6
55
2
55A
22S
11S
44
11
11
22
22
11
44 44
83
167
229
15B
0
86
86
15B
229
14
167
0
86
0
14
0
0
15
15
0
55A
55
0
14
83
167
229
15B
0
13A
15
15
15
15
55A
55
0
14
66A
77A
4
66
77A4
0 66A 6
77
0
15A
13A
0
15A0
14
0
14
14
14
162
55
55A
J1
J2
1012 11 89 67 45 23 1

Table of Contents

Related product manuals