EasyManua.ls Logo

Generac Power Systems RTSW100G3 - Page 30

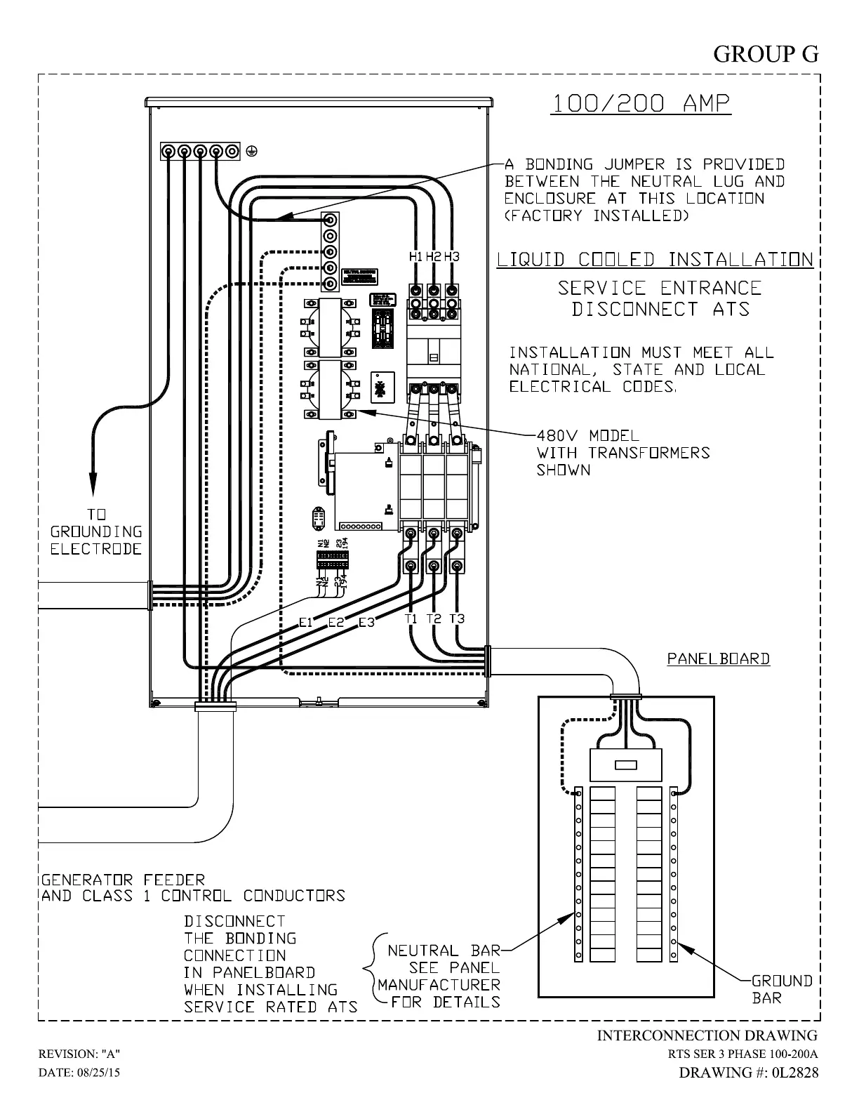
Generac Power Systems RTSW100G3
32 pages
Print Icon
To Next Page IconTo Next Page
To Next Page IconTo Next Page
To Previous Page IconTo Previous Page
To Previous Page IconTo Previous Page
Loading...

Table of Contents

Related product manuals