EasyManua.ls Logo

Hach Polymentron 9500 - 4.3 Zabezpieczenie przed wysokim napięciem

Hach Polymentron 9500
460 pages
Print Icon
To Next Page IconTo Next Page
To Next Page IconTo Next Page
To Previous Page IconTo Previous Page
To Previous Page IconTo Previous Page
Loading...
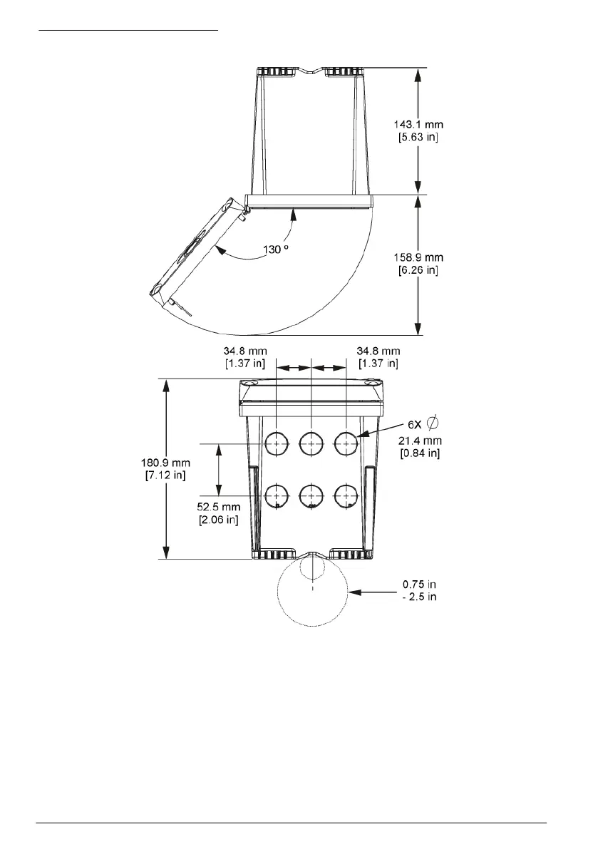
Rysunek 6 Widok z góry i z dołu
4.3 Zabezpieczenie przed wysokim napięciem
Przewody wysokiego napięcia kontrolera znajdują się za zabezpieczeniem w obudowie urządzenia.
Zabezpieczenie musi pozostawać na miejscu, chyba że montuje się moduły lub gdy wykwalifikowany
specjalista podłącza zasilanie, alarmy, wyjścia lub przekaźniki. Bariery nie wolno usuwać, gdy
urządzenie jest podłączone do zasilania.
264
Polski

Table of Contents