EasyManua.ls Logo

Hach Polymentron 9500 - 4.3 Hochspannungs-Schutzabdeckung

Hach Polymentron 9500
460 pages
Print Icon
To Next Page IconTo Next Page
To Next Page IconTo Next Page
To Previous Page IconTo Previous Page
To Previous Page IconTo Previous Page
Loading...
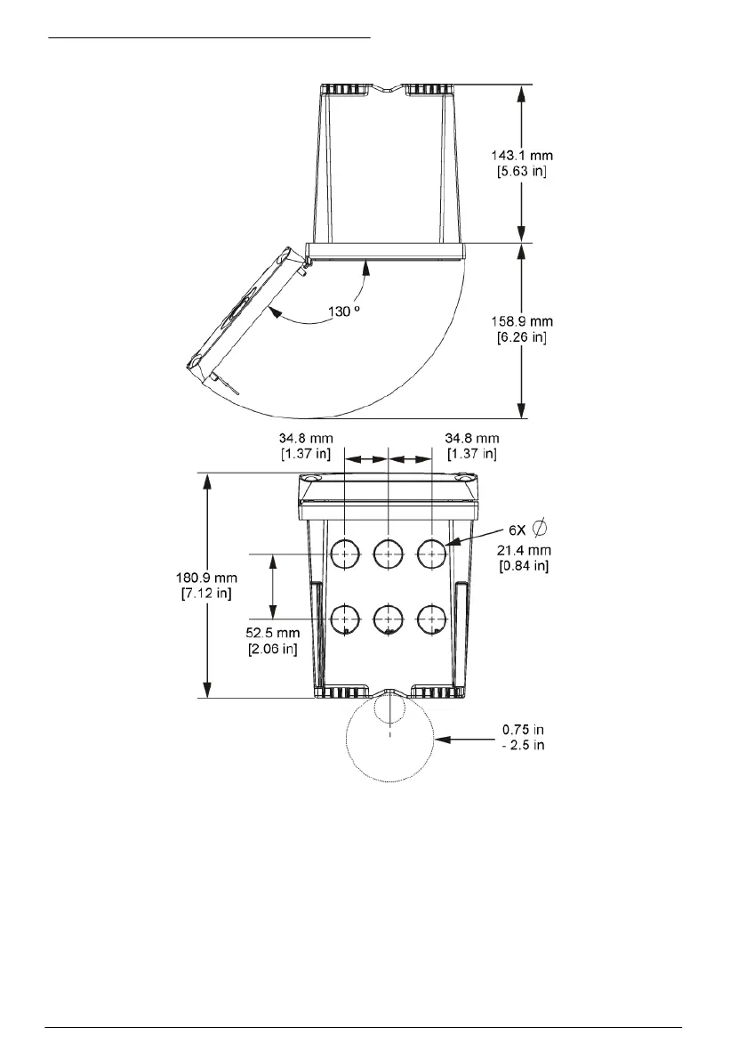
Abbildung 6 Draufsicht und Ansicht von unten
4.3 Hochspannungs-Schutzabdeckung
Die Hochspannungskabel für den Controller befinden sich im Controllergehäuse hinter der
Hochspannungs-Schutzabdeckung. Die Schutzabdeckung darf nicht entfernt werden, außer beim
Einbau von Modulen oder beim elektrischen Anschluss von Spannungsversorgung, Alarmen,
Ausgängen oder Relais durch einen qualifizierten Techniker. Die Schutzabdeckung darf nicht
entfernt werden, während Spannung am Controller anliegt.
36
Deutsch

Table of Contents